Building Mechanical Systems
BOK | Part 2 | Operations and Maintenance
- Introduction
- Design Considerations
- Architectural Considerations
- Human Thermal Comfort
- Ventilation
- Building Central Plant Systems
- Cooling Source Components
- Direct Expansion Systems
- Evaporative Coolers
- Mechanical Distribution Systems
- Duct System Components
- Heating, Ventilation, and Air Conditioning Systems
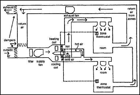
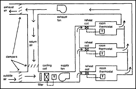
- Dual-Duct Systems
- Variable Air Volume Systems
- Specialty Air Systems
- Laboratory Fume Hoods
- Hydronic Systems
- Induction Systems
- Hot Water Heating
- Steam Heating
- Additional Resources
- Author
Building mechanical systems exist to provide an environment that protects the building structure, creates safe and healthy surroundings for the occupants, and allows equipment that is housed within the facility to operate properly.
A key to proper application of heating, ventilating, and air conditioning (HVAC) systems is an understanding of the needs that the systems are designed to address. These needs include, for example, building material response to high humidity or freezing conditions, human thermal comfort, and the impact of environmental conditions on teaching or research equipment. It is also a requirement that the systems be socially responsible through proper application of energy conservation and pollution limitation strategies. This chapter will provide the background to ensure a good match between facility and societal needs and the operation and maintenance characteristics of HVAC systems.
This background will include a discussion of the impact of initial design decisions on operating and energy management strategies, along with descriptions of the various heating, cooling, and ventilation systems found in campus buildings; a discussion of their pros and cons; and consideration of appropriate maintenance and operations issues. It will also include descriptions of key components of HVAC systems—pumps and piping, fans and ducts, chillers, cooling towers, to name a few—and energy management control strategies as they relate to building HVAC systems as a whole. The chapter will discuss laboratory fume hood systems, including descriptions of various types of fume hoods, system design issues, pros and cons, control strategies, and maintenance and operations issues. It will also include a discussion of codes and standards where appropriate.
General Considerations
First and foremost, the mechanical systems of a facility should be designed to accommodate the facility’s program. However, a number of issues surrounding the mechanical design should be balanced with the program’s needs. These issues include such things as functionality, cost, aesthetics, and energy consumption. Thus, the selection of mechanical systems and the subsequent design of those systems is an optimization process in which the effectiveness of the mechanical systems is judged by the system’s ability to balance the various issues.
Building Functions
The mechanical systems should “fit” the building’s functional use patterns, or architectural program, as it is often referred to during the architectural design phase of the building. Systems, or parts thereof, should operate only as needed. When a space is unoccupied, the system should maintain the optimal conditions required to protect the equipment or materials located therein and permit optimum energy expenditure in returning the space to occupancy conditions.
It is important that special conditions (e.g., fume hoods, computer facilities, clean rooms, animal rooms) be understood early in the design process. Selection, installation design, and operating needs will be dictated by codes, standards, and common practices for these types of special needs and will require a balance between mandates and user desires. Proper selection of HVAC equipment for the architectural program is important so that environmental conditions can be met for these special needs. Certain system designs are not able to provide accurate humidity control or hold tight tolerances, or have other limitations. In many cases these features are not needed, and less complicated systems can be chosen. However, once the system is installed, its intrinsic operating characteristics cannot be easily changed, and the facility will have to live with the resulting levels of environmental control. These system characteristics and their limitations will be discussed in more detail later in the chapter.
The decisions about HVAC system selections are dependent on some of the initial decisions made by the architect. Thus, it is important that the engineering team be on board and have some input during the schematic design phase. It is during this phase that space relationships are worked out and decisions are made about relative locations of functions. Engineering counseling during this part of the design process will more likely result in a facility that can be designed with an energy-efficient, functional HVAC system.
Budget Considerations
Unfortunately, budget restrictions often dictate the selection and design of mechanical systems. Those decisions often are short-term and primarily cost-oriented, to the detriment of future operational and maintenance costs. Early budget planning must incorporate planning for appropriate mechanical systems; therefore, an understanding of the numerous options that may be available and appropriate is vital. When the budget will not allow for the desired number of separate systems, a larger system that can be divided in the future into subsystems or zones, and thus offer economical part-load operation, may be possible. Designing for future enhancements can often be done at little or no extra cost when funds are not available for the desired system. When faced with critical choices between what is desired and budget restrictions, life cycle cost analysis can often prove that the desired system will have a short payback period, thereby justifying reevaluation of the budget based on the savings over the life of the building.
Budget planning should never compromise the design of critical medical, research, or similar facilities for which appropriate environmental control is essential.
System Zoning
Zoning of building mechanical systems can be defined as providing for specific areas or zones that will have individual control of the space environment. This control can be accomplished by having a separate system for each zone, or a large system capable of providing specific areas with separate control. A building can have several separate systems that are able to provide additional zoning to specific areas within the gross area served by each separate system. This is probably the most common arrangement.
Basic minimum zoning is mandatory, but excessive zoning is costly to build and can add unnecessary maintenance expense. Here again, a balance must be achieved.
Basic Zones
The basic building zones are determined by the impact of weather on the building. The primary factor, of course, is the solar effect on each exposure as the sun’s rays hit different parts of the building throughout day and change elevation throughout the seasons. In some parts of the United States, the peak cooling demand for southern exposures may occur in the fall, while northern exposures may require heating at the same time. Appropriate design can accommodate off-season cooling. The interior zones are not affected by the weather except for the roof, and therefore the interior zones can also be separate.
A typical building might have a perimeter zone on each of the four sides and an interior zone. If it is a classroom or dormitory building with a single double-loaded corridor, the zones can be reduced from eight to two zones. If the building is multistory, the upper floor might contain a separate set of zones because of the roof exposure. It is common for interior zones to have no heat because they are surrounded by spaces at the same temperature. Such zones typically need year-round cooling.
Functional Zones
Most building functions require system zoning beyond that dictated by the weather. These zones are created to serve such diverse areas as offices, classrooms, auditoriums, common areas, and computer rooms. If individual spaces have the same exterior exposure or interior zone function, they can be combined into a larger functional zone. Sometimes, as a result of budget concerns, spaces are grouped together and provided with one environmental control point. This cost-cutting approach should be avoided. For example, offices are often physically zoned together based on a hierarchy of individual zones for managerial or department heads and multi-office zones for staff personnel. If several rooms are placed in a common functional zone and some of the rooms do not have typical heat loss and gain, the controls cannot be located to provide a suitable environment for all the rooms.
Individual spaces within a zone cannot have temperature, humidity, air purity, or hours of operation requirements that are significantly different from the remainder of the zone unless the entire zone is upgraded to that level. Most often spaces have one or more significant differences, so they cannot be controlled from one control point. However, it may be economical to include a few spaces with simple demands as part of a larger sophisticated zone. An example would be support rooms, such as offices for a research operation or small spaces adjacent to a surgical suite.
Time Zones
The best building mechanical system arrangement, within reasonable limits, is to have separate systems for separate building functions. A common building type on a campus is one that contains offices, classrooms, auditoriums, and, occasionally, food service. These functions can have different hours of operation, including nighttime, weekends, and vacation periods. If separate systems are provided for each of these functions, then only those that are required should operate, and the others should be shut down. Maximum energy conservation is usually achieved when energy-consuming devices do not operate except when each space is occupied. For example, quite often these functions can be divided into three time zones of operation: those that operate from 8:00 a.m. to 5:00 p.m. (i.e., offices), those that operate from 8:00 a.m. to 10:00 p.m. (i.e., classrooms), and those that operate 24 hours per day, 7 days per week (i.e., research laboratories). System selection and design should take these time zones into account.
It is not unusual in poor system design to find a 200-horsepower fan and pump system operating to provide night or weekend cooling to a small area that would require only a few horsepower if a separate system had been provided. Although large central systems can be designed to operate at low load to provide environmental control for a few small areas during off-hours, such a design is usually not as economical as separate systems. In general, it will be life cycle cost-effective to add a small separate system for that one function. Terminal direct digital control now allows occupancy sensors to be tied to the heating and cooling system along with the lighting system, bringing the heating and cooling system up from minimum to occupancy requirements when people enter the space.
One of the least understood and most often neglected aspects of building design is the need for adequate space for installation, maintenance, and future modifications of the mechanical systems. Restricted mechanical space results in extra costs to the architect, engineer, and contractor during the construction process, and to the occupants during the life of the building. This situation is most often created by efforts to provide maximum usable space and by aesthetic considerations. Successful building design does not lose sight of the long-term goal: to serve its purpose during its useful lifetime without imposing unnecessary hardships on the occupants. When a mechanical system provides the required environment and is accessible for routine maintenance, and the space occupants are unaware of its existence, it is most successful.
A mechanical system must suit the building functionally. There must be ample space for installation of ducts, pipes, and terminal units, in addition to the other systems involving ceiling space and shafts. There must be space for future modifications that are certain to occur, and for maintenance access to equipment and controls. Mechanical systems operate for many years, and components will fail and must be replaced. This can include fan shafts, chillers, or heat exchanger tubes. It is not unusual to find that a new chiller cannot be installed in the space occupied by the old chiller because of inadequate access for removal and replacement. Some architectural designs may include vertical canyons or interstitial spaces between floors (horizontal canyons) to accommodate some of these needs. Mechanical space can sometimes be reduced in large systems if the air-handling unit is field built instead of factory built. This is because factory-built equipment is generally short and wide, owing to manufacturing economics and transportation issues.
Site plays an important role. Location and orientation will have an impact on equipment selection, sizing, and placement. Certain sites on a campus may allow connection to central utilities, and others may not. A site that can take advantage of tree shading or allow orientation to reduce solar gain may enable reduced equipment sizes and lower annual energy consumption. Access to equipment, and thus its placement in the facility, can be influenced by the site.
It is important that outside air intakes and exhaust systems be adequately separated. Placement of outside air intakes has become more critical as demands for appropriate air quality are made. Avoid loading docks, plan for wind effects, and consider other facilities that are nearby.
Aesthetics
Mechanical systems have an impact on the architecture of the building. Placement of air intake and exhaust grilles, fume hood exhaust stacks, and mechanical room access will all affect a facility. Functional layout will play a role by placing mechanical systems in certain places and relationships with facility spaces. Specialty systems such as boilers, chillers, refrigeration systems, cooling towers, greenhouses, and incinerators will have an impact. Surface materials should be reviewed for durability based on possible exhaust streams that may result from the operation of the mechanical systems.
To minimize the effect of mechanical systems on the aesthetics of the building, it will be important to identify requirements in the early stages of design. Choice of mechanical systems and the layout of the systems can minimize the impact on aesthetics if integrated into the design.
Heating-Cooling Source
The source of the heating and cooling media can be within the building or supplied by a central plant. Occasionally, the choice of mechanical system will dictate the source. The following systems generally dictate that the source be at the building:
- Evaporative cooling
- Packaged heat pumps — water, air, or earth source
- Packaged unitary equipment, such as rooftop and through-wall types
Others can generally operate from any source.
Noise and Vibration
Noise and vibration from mechanical systems can make an otherwise successful system unacceptable. Noise and vibration control must be a team effort involving the department occupying the space, the architect, the structural engineer, and the mechanical engineer.
The occupying department is involved in specifying the location of the mechanical spaces, which should be away from critical spaces. Otherwise, the construction costs will increase because of the types of floor or walls required to attenuate the noise and vibration. The architect must be aware of the equipment’s limits in its ability to attenuate the noise it generates. Beyond those limits, the noise and vibration must be contained or reduced via mass, such as concrete foundations or slabs, or massive walls and ceilings. The design must be reviewed with regard to noise interference with functional use.
Design criteria should be carefully reviewed and understood. Noise criteria levels that are typically chosen for spaces may not meet specific facilities needs. Selection and sizing of components play a critical role in the resulting sound levels. It is difficult and expensive to address noise problems once they are built into the system. Fan types and sizes, ducts, and diffuser sizes play a critical role in noise and vibration levels. You may want to consider increased fan size at slower speeds, noise diffusers, lined ducts, noise-attenuating duct components, and air diffusers of a different design.
System selection can have an impact. For example, hot water heating systems can provide a low-noise environment.
Human beings continuously generate heat, which must be dissipated to the surroundings. For people to feel comfortable, they must attain a condition of thermal neutrality, which is defined as a condition in which the subject would prefer the surroundings to be neither warmer nor cooler. Considerable research has been done by various authorities to define the conditions under which thermal neutrality can be obtained. These studies have been done across age, sex, and nationality lines and have produced similar results for all groups. The results show that there are six factors that affect human thermal comfort, with a seventh factor coming into play when individuals move out of the comfort zone into a stressful condition.
These six variables can be divided into two types: four environmental and two adaptive variables. The four environmental factors are air temperature, relative humidity, air velocity, and mean radiant temperature. The two adaptive variables are clothing level and activity level.
Air Temperature
Air temperature has a direct effect on heat loss through convective and respiratory losses. Skin temperature is approximately 95°F, and heat loss is directly related to the difference between skin temperature and air temperature. In addition, most surfaces with which a person comes in contact are normally stable at room air temperature. Thus, heat loss from the body through conduction with the surfaces with which a person comes in contact is directly proportional to air temperature. During sedentary activity, about 25 percent of a person’s heat is lost by conduction and 50 percent by convection. All other factors being equal, the average person likes the air temperature to be about 76°F.
Relative Humidity
Relative humidity plays a role in heat loss. Heat energy is lost through perspiration and respiration. Relative humidity can actually vary over a wide range without creating discomfort. However, there are limits. Relative humidity that is too high will lead to the spread of viruses and growth of bacteria, and relative humidity that is too low will cause respiratory and static electricity problems. Generally, the relative humidity should be kept within 20 to 60 percent. All other factors being equal, the average person likes the relative humidity to be about 50 percent.
Air Velocity
Air velocity can provide a cooling effect by increasing convective heat losses. However, there are limits. Above about 150 feet per minute (fpm), air will move papers around on a desk and possibly cause a drafty feeling. A person who is exposed to an air velocity of 150 fpm or higher for eight hours or more will become dehydrated. Generally speaking, below about 40 fpm, a person cannot feel air movement. All other factors being equal, the average person likes the air velocity to be about 50 fpm.
Mean Radiant Temperature
Mean radiant temperature is probably the most difficult concept to grasp. All objects that are at a temperature above absolute zero (-459°F) radiate energy from their surfaces. Thus, because the exterior of the human body is about 95°F, the human body is radiating energy. All of the surfaces surrounding the human body are also radiating energy, so in reality, the human body is radiating to all surfaces, while at the same time all surfaces are radiating energy to the human body. If the human body is warmer than the surrounding surfaces, then the net exchange of energy is from the human body to these surfaces; if the surfaces are warmer than the human body, then the net exchange of energy is to the human body. During sedentary activity, about 25 percent of a human’s heat loss is by radiation to cooler surfaces. The amount of heat loss by radiation can change dramatically if nonstandard environmental conditions exist (e.g., a cold window surface). Normally, it can be assumed that most surfaces in a space are at air temperature.
Clothing Level
Clothing level can vary considerably and has a major impact on comfort level. The unit used to measure clothing insulating levels in the heating and cooling industry is the clo. A person wearing a short-sleeved shirt, slacks, socks, and shoes is wearing about 0.6 clo. A woman wearing a light blouse, skirt, pantyhose, and shoes is wearing about 0.5 clo. A man wearing a long-sleeved shirt, sport coat and tie, slacks, socks, and shoes is wearing about 1.0 clo. A three-piece suit is equal to about 1.1 clo.
Activity Level
Activity level is measured in metabolic equivalents, or mets. As you sit and read, you are working at about 1 met. If you lie down, you are at about 0.5 met. If you are taking a test while seated, then you are at about 1.2 met. This can increase to about 3 or 4 mets for athletic activities.
Summary
Research shows that when putting all of these factors together, the ideal set of conditions is a temperature of 76°F, relative humidity of 50 percent, air velocity of 50 fpm, mean radiant temperature equal to air temperature, a clothing level of 0.6 clo, and an activity level of 1.0 met. Interestingly, even with these ideal conditions, not everyone will be satisfied. Figure 1 shows that with increasing deviation from the ideal conditions, more and more people will be dissatisfied, but even under optimal conditions, 5 percent of the people will still not be satisfied. This dissatisfied group is the result of variations in the metabolism of people.

Figure 1. Predicted Percentage of Dissatisfied (PPD) as Function of Predicted Mean Vote (PMV)
©ASHRAE Handbook of Fundamentals, Chapter 9, Inch-Pound Edition, Figure 16, 2013.
Figure 2 shows the relationship of these variables to the variable of air temperature. This table can be used to determine equivalency of conditions. For instance, if the relative humidity is raised by 15 percent, then the temperature must be lowered 1°F, as indicated by the negative sign. If the air velocity is raised by 50 fpm, then the air temperature must also be raised 1°F. If the clothing level of a person is increased by 0.08 clo, then the air temperature must be lowered by 1°F. It is not uncommon to have a woman dressed at 0.5 clo and a man dressed at 1.0 clo, which is equal to about a 6°F difference in temperature.

Figure 2. Human Thermal Comfort Variable Relationship
The essence of this discussion is that factors other than air temperature and relative humidity determine human thermal comfort. Many times one of the other variables can be adjusted to accomplish the equivalent effect. Are radiation effects causing the sensation of a draft? Can the clothing level be adjusted in the summer? Can the ergonomics of the work situation be changed to lower the met level? These are the type of questions that should be asked.
Figure 3 shows the thermal comfort envelope for various operative air temperature and relative humidity ranges based on set conditions of the other variables, as noted at the bottom of the figure. As can be seen in this figure, there is quite a range from summer to winter. Operative air temperature is the average of the air temperature and the mean radiant temperature.

Figure 3. Operative Temperature and ASHRAE Comfort Zones
© ASHRAE Handbook of Fundamentals, Chapter 9, Inch-Pound Edition, Figure 5, 2013
This variation is due to the adaptation of clothing levels from summer to winter. Note that the ideal conditions fall within the comfort envelopes. As mentioned previously, in Figure 1, with increasing deviation from ideal conditions, more and more people will be dissatisfied. For example, operating at 68°F and low relative humidity, as some schools try to do in the wintertime, will place the building at the extreme edge of the comfort envelope and create a high percentage of people who are dissatisfied.
Finally, up to this point the discussion has centered on human thermal comfort. It is possible to create conditions that will cause a person to experience either heat or cold stress. As people move outside the comfort-level envelope, their bodies expend energy to adapt to the environment. If a person is exposed to these conditions for too long, the body will be unable to maintain body temperature, and the person will experience stress. Thus, a seventh factor, time, comes into play when talking about stress. If you are trying to determine whether work conditions are thermally stressful, then appropriate heat stress indices, such as the wet bulb-globe temperature or Belding and Hatch Index, should be used, not just temperature and humidity, as these indices account for all the variables of thermal stress. The National Institute of Occupational Safety and Health (NIOSH) has endorsed the wet bulb-globe temperature measurement for heat stress. The Belding and Hatch Index can be used for either heat or cold stress. Further information on human thermal comfort can be found in the American Society of Heating, Refrigeration, and Air Conditioning Engineers’ (ASHRAE) Handbook of Fundamentals or ASHARE’s Standard 55.
Ventilation is required for two fundamental reasons: to protect the occupants and to protect the facility. Ventilation of attic spaces or crawl spaces is a typical example of ventilation provided to protect the facility. This section will not cover those cases but will focus on the ventilation requirements for the occupants.
Indoor air quality can be controlled in three fundamental ways: removing the source of pollution, providing sufficient ventilation air, or masking the odor. Removal of the pollutant is usually a cost-effective means of dealing with an indoor air quality problem but is not always practical. Similarly, masking (often used in residences) is not always a practical strategy. Thus, most educational facilities focus on ventilation for indoor air quality control. Thus, this section of the chapter will focus on proper design of ventilation systems.
Ventilation Requirements
There are two issues when dealing with providing proper ventilation. The first is to ensure that the correct amount of clean air is provided; the second is to ensure that the clean air gets to the occupants. Before proceeding further, it is important to understand the terms used in discussing ventilation. Figure 4 shows the various air streams in an air handling system. When we discuss proper ventilation rates, we are talking about outdoor air or makeup air. There is a common misconception that the ventilation rate is based on supply air, but this is incorrect. Note that supply air consists of two fundamental streams of air: outdoor air and recirculated air. These two air streams are mixed together to create mixed air. The mixed air then goes through an air filter and becomes ventilation air, which is then heated or cooled to become supply air. During the 1970s energy crisis, ASHRAE Standard 90 required that ventilation requirements be met using the minimum ventilation rate, which was 5 cfm/person. This design criterion resulted in many buildings of late 1970s vintage being designed with very minimal outdoor air for ventilation. More recently, ASHRAE Standard 62 has been updated to account for the impact of the building (not just occupants) on ventilation needs as shown in Figure 5.

Figure 4. Ventilation System
@ ASHRAE, Standard 62.1-2013, 2013
The calculation is now based on the square foot size of the room multiplied by a ventilation rate of cubic feet per minute-square foot (cfm)/sf. The occupancy load is then evaluated by multiplying the number of people in the space by the cfm/person. The result is a total cfm requirement for the space. For example, a typical classroom size for 24 students and a lecturer might be approximately 600 square feet. The total ventilation calculation for this space is 600 x 0.06 + 25 x 7.5 = 224 cfm. This calculation works out to 8.9 cfm/person, much less than older versions of the standard.
Figure 5. Outdoor Air Requirements from ASHRAE Standard 62
Many circumstances will require special attention, such as operating rooms, animal housing facilities, and laboratories. Specific standards and regulations govern these types of spaces and should be consulted during the design phase. Early consideration should be given to these spaces to ensure that they have access to outdoor air and that there is room to accommodate the ventilation systems these types of spaces need.
Thus, it is up to the design engineer to ensure that the proper amounts of outdoor air are delivered to the space. It is also up to the design engineer to ensure that the outdoor air meets the needs for clean air. Thus, proper placement of outdoor air intakes relative to building exhaust systems, vehicular traffic, or other pollution sources is important. In addition, some air-handling systems, such as variable air volume systems, do not always provide the proper amounts of outdoor air under certain operating conditions. A careful analysis of the full range of operating conditions must be undertaken to ensure that the system always delivers the proper amounts of outdoor air for ventilation.
Ventilation Delivery
The second issue in proper ventilation system design is to ensure that supply air (which contains the outdoor air for ventilation) reaches the occupants. Many poorly designed systems introduce the supply air at the ceiling level and direct it straight at the return air grille. Thus, the supply air essentially bypasses the space and never reaches the occupants. The ratio of supply air that reaches the occupied area of the space, divided by the total amount of supply air introduced into the space, is called the ventilation efficiency. Manufacturers of supply air diffusers and grilles have specifically engineered the throw and the drop of the supply air devices to ensure good ventilation efficiencies (Figure 6). Engineering studies have been done to show that the proper selection of a grille or diffuser can provide the right throw and drop to ensure that supply air is introduced with enough velocity that it is forced down into the occupied area of a space, but not so much velocity that it creates a drafty condition. The complete explanation of this design approach is outside the scope of this chapter, but the facilities administrator should be aware that proper design of the air supply system in a space is crucial to providing proper indoor air quality.

Figure 6. High Sidewall Grill Discharge
Certain heating and cooling systems, such as variable air volume systems, can have an effect on the proper operation of grilles and diffusers. In a variable air volume system, the amount of air exiting the grille or diffuser varies, and with it, the throw and drop. One way to overcome this limitation is to use an induction or fan-powered variable air volume box, as shown in Figure 7. This type of box uses local air from the room for recirculation, with the supply air coming from the central air handler. Thus, as the supply air from the central air handler is reduced, the local recirculated air makes up the difference, ensuring that the same amount of air continues to be supplied through the grille or diffuser, thus ensuring that the carefully designed throw and drop are not affected.

Figure 7. Ceiling Induction Unit (Optional Reheat)
Chilled Beam
Another method for delivering ventilation air, independent of the heating a cooling medium, is to use a chilled beam. In this design the ventilation air is delivered from a central source, where it has been tempered, with final heating and cooling occurring at the space using chilled or hot water (Figure 8.)

Figure 8. Chilled Beam
Indoor Air Quality
Indoor air quality problems are divided into two basic categories: building-related illness and sick building syndrome. Building-related illness is the result of actual viruses or bacteria that have grown in a building’s systems. Legionnaire’s disease is an example of a building-related illness. Proper maintenance and cleaning procedures will ensure that building-related illness is not a problem. Sick building syndrome is a problem that is poorly understood. Symptoms include headaches, eye irritation, and reports of general malaise by the occupants. Industrial hygienist evaluations usually cannot determine any one thing as the culprit. The general consensus is that as we have tightened up buildings for energy conservation reasons, not paid attention to air-handling system designs, and reduced maintenance because of budget cuts, the compounded result is sick building syndrome. Also, there is some evidence that although levels of individual pollutants may be below industrial hygienist guidelines, the synergistic effect of several pollutants together may cause problems.
Another area that is causing problems is the introduction of new pollution sources within the space. Quite often this happens after the building has been in operation. Products that give off formaldehyde, such as furniture and carpet, or printers and copiers that give off various chemicals, are introduced into spaces, with no attention paid to ventilation requirements. If there are point source pollutants in a space, these can be addressed locally by providing a local exhaust system or by replacement with alternate products. These alternatives should be considered, as they can often be the most cost-effective solutions in the long run. LEED (Leadership in Energy and Environmental Design) is also supporting the concept of indoor air quality by providing recognition for the use of non or low volatile organic compounds during construction.
To ensure that a facility will not suffer from indoor air quality problems, it is important that the air-handling system be designed, installed, and maintained properly. Proper attention to the details of control strategies over the full range of operation of the air-handling system to ensure high ventilation efficiencies, with the proper quantities of outdoor air and proper maintenance of the system, is the key to success.
Filters
Filters can be an important part of a system that provides quality air to a space. They can also play an important role in reducing energy consumption by allowing recirculation of greater amounts of air to the limits required by standards. For example, changes in medical facility ventilation requirements and improved filters have permitted the recycling of air in surgical suites and similar areas, resulting in increased air quality control and greatly reduced energy requirements.
The choice of filters available for buildings is almost endless. They come under two general classifications: disposable and permanent. Within each type, various degrees of filtration efficiency are available. A filter should be only as efficient as required, as the cost of filter installation and maintenance increases with efficiency. A 25 percent efficient filter means that 75 percent of the dirt passes through the filter. All high-efficiency filters should be downstream from lower cost roughing filters, whose pre-filtering action will greatly extend the life of high-efficiency filters.
Disposable Filters
Disposable filters are available in rectangular form and in blanket form that can be cut to size and spread over a suitable mounting surface. A variety of thicknesses and media are available. The media can be fiberglass or a proprietary-type plastic material, treated or untreated. Treated filters generally contain viscous material for impingement-type filtration. Roll-type filters with disposable blanket media are operated by advancing the filter media manually or automatically, based on lapsed time or pressure differential across the filter.
A bag-type filter provides a relatively high level of efficiency. Such filters are gaining in popularity and have relatively low air resistance and greatly extended periods of time between filter changes.
High-Efficiency Particulate Air Filters
A high-efficiency particulate air filter must be used in certain medical and research operations. These filters generally require special airtight mounting frames, roughing filters, and careful monitoring of maintenance. This is generally true of all high-efficiency filters but is most critical for high-efficiency particulate air filters.
Chemical-Type Filters
Chemical-type filters use citrus derivatives or similar compounds to absorb the odors contained in the air stream. They are available in many different sizes and types and are energy efficient in that the exhaust air can be recirculated.
Carbon Filters
Carbon filters have a long history of use for odor removal. They have been used on submarines for many years. In the past, the low cost of energy made their use uneconomical, but with current energy prices, carbon filters can often be used effectively for the removal of odors and to permit the recirculation of air. Carbon filters require periodic regeneration of the carbon and eventual replacement.
Electrostatic Filters
Electrostatic filters work on the principle of electrically charging particles as they pass through the filter, which causes the charged particles to be attracted to an oppositely charged dust collector plate. Electrostatic filters can achieve efficiencies of greater than 95 percent.
Filters are often rated by using the MERV rating. This rating takes into account the ability of filter to remove various size particles. Figure 9 shows the filtering ability of various MERV ratings.

Figure 9. MERV Rating Chart
Special Space Ventilation Considerations
As noted earlier, the major ventilation standard currently used is ASHRAE Standard 62, which sets forth the ventilation requirements for buildings based on occupancies and functions within the building.
Heating Source Components
The heat source for a building can be derived from numerous options. The option selected is usually determined by the budget for the building, energy costs, history of previous success, and the institution’s preferences. If a facility has no need for steam, hot water might be the obvious choice. In a facility housing medical operations, food service, or laboratories where steam is required, the most economical source of heat could be steam.
Types of Boilers
Types of boilers include steam, hot water, cast iron sectional, modular, and electric boilers.
Steam Boilers
Steam boilers require careful monitoring of the condition of the water and generally require water treatment. Water treatment is particularly required if there is any loss of water because of leaks or steam consumption for humidification. Water treatment is also required to provide protection for the condensate return system, which is subject to corrosion because of the presence of air. Chemicals that provide a film inside the condensate return pipes are generally added to the boiler water for this purpose. Steam boiler systems must be “blown down” periodically to remove the mineral deposits left by the evaporative process.
Fire tube boilers are most commonly used in steam heating systems for average buildings. Cast iron sectional boilers are also used, although not as often. The steam from the boiler can be used in a heat exchanger (converter) to heat the water required for a hot water heating system.
Hot Water Boilers (Generators)
Authors’ Note: The term “hot water boiler” has become the standard in the industry, but it should be noted that hot water boilers do not boil water; they only heat it up. Thus, the correct term is “hot water generator.” However, industry-standard language will be used in this chapter.
Hot water boilers are found in all the same models and configurations as steam boilers. They are completely filled with water and fired in the conventional manner, with water temperature being the controlling factor. The controls on the boiler are also similar except for the need for a water-level control on the steam boiler. Both types of boilers need low-water cutoffs and an automatic means of providing makeup water for safety.
Hot water boilers are popular in this country because in many cases codes require that a boiler operator be in constant attendance for a steam boiler but not for hot water boilers. In many hot water heating systems, it is desirable to vary the temperature of the hot water to meet the actual load in the building. This increases occupant comfort and energy efficiency. It is not advisable, however, to vary the water temperature by varying the temperature of the water in the boiler. Most boiler manufacturers caution against operating the boiler at too low a water temperature, as this causes condensation of the products of combustion in the boiler and the flue, and subsequent corrosion. It is recommended that water temperature variation be accomplished by blending valves, with the boiler operating at a constant temperature. The blending valves mix cooler return water with hot boiler water to provide the desired supply temperature.
The advent of pulse-type combustion burners has led to the development of high-efficiency hot water boilers. Reduction of flue gas temperatures by extraction of heat is one of the main sources of added heat in a high-efficiency boiler. This reduction of flue gas temperatures leads to limitations of the temperature of the hot water generated, in effect requiring a low-temperature hot water system. Obtaining equally high efficiencies with a steam boiler is impossible because of the need for higher temperatures to boil the water to form steam.
Cast Iron Sectional Boilers
An older form of boiler is a cast iron sectional type. The design consists of a number of cast iron sections bolted together and connected by openings in both the top and the bottom of each section. Steel sleeves form a watertight seal between sections, allowing free circulation of water or steam throughout the boiler. Cast iron sectional boilers can be used for steam or hot water. They are highly resistant to corrosion but susceptible to cracking under thermal shock by introduction of the hot water heating system’s relatively cool return water against the end plates of the boiler. This temperature stress can cause distortion of the boiler shell and significant damage to the boiler. Careful design can avoid this problem. A steam boiler operates at a relatively constant temperature throughout all its internal flow circuits and usually never experiences thermal shock.
The cast iron sectional boilers require a relatively small amount of floor space, and initial costs are comparable to those of a fire tube boiler. Cast iron sectional boilers have been successfully used for many years. They are often employed to replace boilers in relatively inaccessible boiler rooms, as they can be field assembled for a relatively moderate additional cost.
Modular Boilers
Prior to the energy crisis of the 1970s, many boiler systems within buildings were grossly oversized. Typically, the heat loss calculations were made, and 25 percent was added for pickup and 10 to 15 percent for piping losses. Then two boilers were installed, each capable of providing 75 percent of the inflated figure. Often, only one boiler was required, even under the most severe weather conditions. The net result was a typical seasonal operating fuel efficiency of 30 to 40 percent.
Heating equipment efficiency is rated at full-load conditions. At part-load conditions, the efficiency generally is significantly reduced. The use of numerous small boilers, each operating at full-load conditions in a sequential fashion, offers a vastly improved seasonal operating efficiency. Although these systems were available prior to the energy crisis, in many cases their higher initial cost could not be justified in view of cheap energy prices. Currently, however, they are finding wide application in both steam and hot water systems. Proprietary and nonproprietary designs are available.
Some systems give the appearance of a series of domestic hot water heaters connected to pipe manifolds and individual heater pumps. Typically, on a call for heating, one boiler is placed in operation and functions until the load increases beyond its capacity. At that point, subsequent boilers are brought into operation, maintaining essentially a full-load operation on each.
Where oversized boilers have been taken out and replaced with a series of modular boilers, energy consumption reductions of up to 30 percent have been obtained. Multiple boilers of relatively small capacity are used with individual pumps. Fewer and larger boilers are used in much the same manner. The larger boilers, however, tend to be typical fire tube boilers used for steam or hot water heating systems, but of smaller sizes.
Modular boiler systems can also provide domestic hot water efficiently. This is particularly important in installations where domestic hot water consumption is relatively high.
Often a number of the boilers in the modular boiler installation never come into operation. In effect, the package is oversized. This is not necessarily undesirable, as the extra boilers provide standby capacity and the ability to add to the load in the future as the building heating requirements expand, and they do not affect the operating efficiency. The extra boilers indicate that a true heating load is difficult to predict because of diversity and other factors. In a new building, the tight fit of the building components reduces the load that the designer anticipates will develop as the building ages. It is interesting to note that most central heating plants with multiple boilers operate on a modular basis. The plants often have a summer boiler sized to match the summer load.
Electric Boilers
As previously discussed, electricity has a number of highly desirable features for use as a source of heating energy. Its undesirable features are its cost and its impact on nonrenewable energy sources. In many buildings it might be considered wise to use electric boilers for the heating source rather than electric heating units distributed throughout the building. This facilitates switching the types of boilers as energy source economics and availability change.
A typical air conditioning and heating system for a building using forced water flow is essentially independent of the fuel source for heating the water. Under certain applications (e.g., cogeneration), it is possible to install a supplemental electric boiler to improve the overall energy efficiency of the plant. Electric boilers are typically 200-V to 480-V, three-phase units. Capacity control is obtained by modulating the number of heating elements made active to match the load. The heating elements in an electric boiler are also subject to deterioration as a result of mineral deposits. This can be avoided by selection of appropriately enclosed or sheathed heating elements. Electric boilers are available for steam or hot water.
Heat Pumps
The heat source for a building can consist of one or more heat pumps. In many applications, this can provide an extremely flexible system. Small modular heat pumps can be relatively economical and are low in initial cost. However, size limits, maintenance in multiple locations, and noise may be considerations. Normally, these types of installations are found in smaller facilities with just one or two zones. Heat pumps are also used in ground source applications to extract heat or dispose of heat into the water loop.
Although humans have survived the evolutionary process from prehistoric to relatively recent times without air conditioning, most Americans expect their working and living accommodations to be comfortable. In addition, many of the processes involved in modern activities (e.g., computer rooms, and research and medical facilities) require air conditioning for successful operation. Most of us are familiar with old-fashioned methods of cooling, but one that should be noted here is the use of ice. One ton of air conditioning is the energy equivalent of melting one ton of ice in a 24-hour period, equivalent to 12,000 British thermal units (Btus) per hour. This has become a convenient method of measuring air conditioning. Current sources of cooling involve mechanical devices of various degrees of complexity of design, operation, and maintenance, and varied energy sources.
Although low initial cost of a system is still an important consideration, energy costs have become a major factor in the selection of air conditioning primary equipment. Larger, electrically driven mechanical cooling equipment should be provided with a combination demand and watt-hour meter, as well as an elapsed time meter. In the case of heat source machines, condensate or fuel supply can be metered. The following is a discussion of the more common types of equipment that provide a source of cooling for air conditioning systems in colleges, universities, and institutional facilities.
Refrigeration systems typically use chlorofluorocarbons (CFCs) and hydrochlorofluorocarbons (HCFCs) as the working media. International agreements are phasing out the production of these gases. The CFCs that are affected are commonly used in facilities equipment and include CFC-11, CFC-12, CFC-113, CFC-114, and R-500 series. CFC-12 is often used in refrigerators, freezers, refrigerated water coolers, and automobile and truck air conditioners. R-502 is used in low-temperature equipment such as low-temperature centrifuges and freezers. HCFCs are being phased out at a slower pace but ultimately will be obsolete. The most common HCFC is HCFC-22, which is used in air conditioners, heat pumps, smaller building chillers, and other small refrigeration equipment. The design and installation of new equipment should consider the effect of the phase-out of these gases. The most common refrigerant used today is R-134a with R-123 used as a drop-in (i.e., with few or no changes to the cooling equipment can be swapped for the CFC refrigerant) on older chillers so the chiller does not have to be replaced. However, R-123 is an HCFC and will also be phased out.
The direct expansion system is one of the oldest and most popular refrigeration systems. Figure 10 illustrates a typical direct expansion refrigeration cycle with a reversing valve so it can act as a heat pump. The refrigeration effect in a compression cycle is caused by the expansion of the liquid refrigerant into the gaseous state.

Figure 10. Typical Direct Expansion Refrigeration Cycle
The liquid refrigerant is vaporized through an expansion valve to a lower pressure into a cooling coil, causing cooling. The compressor draws the refrigerant gas out of the coil and raises it to a high pressure, which also raises the temperature. The high-pressure gas is cooled in a condenser and becomes liquid that is stored in a receiver tank to repeat the process.
Variable Refrigerant Flow Systems
Variable refrigerant systems (VRF) are a type of direct expansion system that can simultaneously heat and cool different zones with the same system. It consists of a number of components as shown in Figure 10.1. As can be seen in the schematic diagram some zones are heating and some zones are cooling. Systems can provide heating and cooling to only a couple of zones or to many zones. The advantage of this the type of system is that it requires no ductwork and uses minimal space to distribute the refrigerant while providing individual zone/space control. A video explanation from Mississippi Power explains the design and operation of the system.

Figure 10.1. Variable Refrigerant Flow Schematic Diagram
Reciprocating Compressor Chillers
Reciprocating compressor chillers are piston-type machines and are typically sold as package components complete with all necessary operating and safety controls. They can be connected to a remote air-cooled condenser or be provided with a water-cooled condenser, with water being supplied from a cooling tower or other source. Reciprocating compressor chillers are available in sizes up to approximately 200 tons. The larger sizes of package-type units are often equipped with multiple compressors. Most are electrically driven. The units may be hermetic, semi-hermetic, or open. Capacity modulation for reciprocating compressor chillers is provided by using multiple compressors or a combination of multiple compressors and step unloading of compressor cylinders.
Reciprocating compressor chillers tend to be noisy, thus their locations should be carefully chosen. They have a higher energy consumption than centrifugal compressors for a net cooling effect, although improved design has significantly reduced the energy consumption of the reciprocating type. All compression-type equipment can be modified for use as a heat pump. Reciprocating compressor chillers can be connected to a direct expansion system serving one or more cooling coils. They can also be provided with an evaporator shell to provide chilled water for an air conditioning system. Well-designed and well-maintained reciprocating equipment can have a life expectancy of 20 to 25 years.
The dimensions of modern equipment are such that most equipment will pass through a normal door. Solid-state controls are available with current reciprocating equipment, monitoring operating conditions and providing safety protection and diagnostics for abnormal conditions. The controls can also be designed to be interconnected with energy management or monitoring systems. These types of controls should be seriously considered on any 20-ton or larger unit. Typically, an air-cooled compressor could require 1.2 to 1.4 kW per ton, compared with 0.9 to 1.1 kW per ton for a water-cooled type.
Reciprocating compressor chillers can be driven by gas engines fueled with natural gas. With the potential for gas engine exhaust heat reclaim, the operation of a gas engine drive can be economical.
Screw-Type Chillers
Screw-type chillers are a type of compressor. Rotary helical screws, as illustrated in Figure 11, provide the compression.

Figure 11. Rotary Screw Compressor
Capacity control is obtained by varying the distance between the helical screws or the portion of the helical screw that is exposed to the refrigeration circuit. Screw-type chillers can operate with either direct expansion or chilled water systems and may be air or water cooled. They can be exceptionally quiet in operation and have fewer moving parts than do reciprocating or rotary-type compressors. Screw-type machines are available in capacities ranging from 40 to approximately 800 tons. More major manufacturers are offering screw-type chillers that are competitive with reciprocating and centrifugal chillers in the 80- to 150-ton range.
Centrifugal Chillers
The centrifugal unit is also a compression cycle chiller, using the compression effect of the centrifugal force of an impeller rotating at high speed. The tip speed of the impeller determines the compression of the refrigerant gas expelled. The design of the impeller provides the low suction pressure necessary to evacuate the refrigeration chamber and the higher discharge pressure required for the cycle. Centrifugal chillers have a higher initial cost than reciprocating chillers and are available in sizes ranging from 100 to several thousand tons. They generally are water cooled, although air-cooled centrifugal chillers are available.
Centrifugal chillers are designed with single-, dual-, or multiple-stage compressor units. They can be hermetic, semi-hermetic, or open drive. Centrifugal chillers provide chilled water to an air conditioning system; they are rarely used to provide direct expansion refrigeration. A centrifugal chiller typically has a long life and is easily maintained. The water-cooled condenser can receive water from a cooling tower, a process source, a well, or a heating system, in which the chiller can function as a heat source (heat pump).
Centrifugal chillers are relatively quiet in operation and are available with low energy requirements per ton capacity. A reading of 0.64 kW per ton at full load is not unusual. Capacity control of a centrifugal chiller is achieved by controlling suction inlet vanes or by varying the speed of the impeller.
Drives for centrifugal chillers may consist of electric drives, gas engines, or turbine drives.
Electric Drives
The majority of centrifugal chillers currently in use are driven by electric motors. The electric motors can be either hermetically sealed within the refrigeration cycle or externally (open) mounted. The choice is usually based on personal preference. Some manufacturers do not offer externally mounted motors.
Gas Engines
Gas engines have been used successfully to drive centrifugal compressors. A gas engine is adaptable to a combination system where a standby generator can be placed on the opposite end of the drive shaft of the gas engine. Under this arrangement, the gas engine offers standby power at a relatively nominal cost. The engine cooling system can provide heat for reclaim, including steam for heating or absorption cooling. The gas engine increases maintenance costs over those of a centrifugal chiller with an electric drive.
Turbine Drives
A steam turbine drive on a centrifugal chiller can be quite economical, particularly if the steam is from a waste heat source or if the turbine exhaust is used as the steam supply for low-pressure absorption-type chillers. With an inlet pressure of approximately 200 pounds and with an exhaust pressure of approximately 12 pounds to the absorption machine, which then condenses the steam, a steam rate of 9 to 10 pounds of steam per ton of refrigeration can be achieved. In plants with a heavy investment in existing absorption machines and the availability of high-pressure steam, this can be a retrofit option. Steam turbine installations of this type are called “piggyback” operations, and the combined chilled water system can operate down to 10 to 15 percent of the total capacity. The drawback is that, under light loads, with the absorption machines providing the only cooling, the steam rate returns to the typical 19 to 20 pounds per ton. Steam turbine installations of this type have been provided in capacities of several thousand tons in a single unit.
Absorption Chillers
Absorption chillers may be single-effect or double-effect chillers.
Single-Effect Chillers
The absorption chiller became popular during the period of low energy costs. The coefficient of performance, a measure of the ability to convert energy into cooling, is approximately 1 for a low-pressure absorption machine. This compares to a much better coefficient of performance, 3 or better, for an electric-driven refrigeration cycle. At a coefficient of 1, it takes approximately the same amount of energy input to produce the same cooling effect output. With a coefficient of 3, for every Btu energy input, the net cooling effect is 3 Btu.
The low-pressure absorption machines have fallen into disfavor because of their high operating cost but are making a comeback through combining the chillers with energy reclaim cycles such as cogeneration, or where waste heat is available for operation of the chillers. Absorption refrigeration is available in a wide range of capacities, from household refrigerators to machines of 1,800-ton capacity.
Absorption machines have sensitive operation conditions. They use lithium bromide salts in liquid form for the refrigeration cycle; the salts are corrosive in the presence of air. The cycle requires a high vacuum, making it difficult to prevent air leakage into the system. Water, the refrigerant, is sprayed into the high-vacuum chamber. Under these high-vacuum conditions, water boils at a temperature of approximately 32°F. The evaporation of the water in the chiller chamber cools the tubes containing the circulating chilled water.
The lithium bromide salts form the “pumping” part of the cycle, absorbing the moisture that is evaporated. The moisture-laden salt liquid collects in the bottom of the container and is pumped to a section where heat is introduced to boil off the moisture. The moisture is recondensed into water, ready to repeat the cycle. High energy costs have led to the development of two-stage, high-pressure absorption machines that have energy consumption requirements of approximately one-half that of the low-pressure-type unit. They can be competitive against electric drive chillers under certain utility rate schedules. Absorption machines are relatively quiet in operation. They can use gas, steam, or hot water as an energy source and generally require water for condensing. A low-pressure absorption machine is sometimes referred to as a single-effect unit because of the nature of its cycle as compared to a high-pressure machine.
Double-Effect Chillers
Double-effect absorption machines were developed to improve operating efficiency. These machines typically have a double-effect cycle, and today’s modern design can use high-pressure steam or high-temperature hot water or be direct fired. Owing to modifications of cycle design and improved efficiency, the units can operate at an energy rate of 9 to 10 pounds of steam per ton or 11 to 12 cubic feet of gas per ton. These efficiencies reduce the energy requirements by 50 percent when compared with a single-effect absorption-type chiller. Double-effect absorption chillers operate in much the same fashion relative to the use of lithium bromide and water for the refrigeration cycle as the single-effect units. Double-effect absorption chillers are air and water cooled and available in sizes from 5 to 1,500 tons. Generally, the chillers are water cooled, but air-cooled units are available in smaller sizes.
In arid climates, it is possible to accomplish acceptable cooling for many operations through the evaporation of water. In a typical evaporative cooler used for a single-zone application, water is sprayed into a chamber with air passing through it, or water flows through an absorbent pad placed in an air stream. As the moisture evaporates, the evaporation process extracts the latent heat of vaporization from the air, thus cooling the air. This process also raises the relative humidity. In a dry climate, the resultant humidity is still at an acceptable level for human comfort.
Evaporative coolers have been incorporated into more sophisticated air conditioning systems where mechanical refrigeration and evaporative cooling are combined. The evaporative cooler can be used for the cooling of fresh air or, through a heat transfer process, to supplement the mechanical refrigeration.
Evaporative cooling offers a significantly lower initial cost when used as the only source of cooling. When used with mechanical refrigeration, it reduces the capital investment and lowers energy requirements. Whether cooling occurs by water introduced over an evaporative medium similar to a filter or by an air spray, evaporative cooling provides a degree of air cleaning. Evaporative cooling presents major maintenance and potential health problems because of the buildup of mineral deposits and mildew within the evaporative cooler.
There are two types of evaporative cooling; direct and indirect. In direct evaporative cooling water is sprayed directly into the air stream. As the water evaporates it absorbs energy from the air and cools the air along the wet bulb line as shown on the following psychometric chart (Figure 12.)

Figure 12. Wet Bulb Evaporative Cooling Process
©ASHRAE Handbook of Fundamentals, Chapter 1, Inch-Pound Edition, Figure 1, 2013.
In indirect evaporative cooling, water is sprayed on a coil, cooling the coil. The heat that is absorbed from the coil is taken from the air that has passed through a heat wheel, a round around system or some other means of transferring the heat from another location. This system is often used when there is an issue with controlling the humidity in the space being served as water vapor is not introduced directly into the space. Both of these systems are sometimes used as the only means of cooling and sometimes they are used as a pre-cooling function.
Well-Water Cooling
The use of well water for cooling has a long history in the United States. Early uses consisted of cooling for movie theaters, department stores, and places of assembly. Many of the early applications were unsatisfactory because the well-water temperature, normally between 55°F and 60°F, was too high to remove moisture from the air in the cooling coils. It is possible to use well water for cooling a building for the major portion of the cooling hours per year in climates with design conditions as high as 95°F dry bulb and 78°F wet bulb, which would be typical for many areas of the United States. When used in combination with mechanical refrigeration, it has been found in certain instances that the mechanical refrigeration was used only 20 to 40 hours per year.
Well-water cooling can be used without adverse impact on the water quality and availability from the source. It has been used successfully where the water contained iron on the order of 15 to 20 parts per million. If the circuit is completely enclosed, the mineral precipitation is usually minor and easily cleaned. It is not unusual for well-water systems to be in use for 20 years, with little evidence of deposits in the coils and pipes. The well-water coils should have removable heads for inspection and cleaning of the tubes.
The water can be returned to the ground uncontaminated and at a slightly elevated temperature, on the order of 5°F or less. Well-water cooling can be achieved at one-third to one-fifth the energy requirements of a typical electric installation. In addition to use with a mechanical system, well water can precool the fresh air in public assembly areas or food service operations before being used as condenser water. After use as condenser water, it can be used for lawn irrigation or similar purposes, or as makeup water for another operation. Well water can be used in precooling coils to provide a major portion of the cooling of the return air, with the mechanical refrigeration being brought on for dehumidification or additional cooling.
A well can be used to replace a cooling tower. In many parts of the country, a well-water system is far cheaper than a conventional cooling tower system and avoids the use of chemicals. A well is available at any time of the year, which is not always possible with open cooling tower systems. Wells require little space and have exceptionally low maintenance requirements. Wells have been used as a heat sink for heat pump installations. In certain applications, the supply and discharge wells can have their functions reversed to take advantage of the thermal conditions available. This also provides automatic flushing of the well screen. The use of well water for air conditioning, when properly designed, has been approved by public health and water resource authorities in a number of states. The same wells have been approved as a source of water for fire protection when the design meets the necessary requirements. The supply well and discharge (recharge) wells must have significant separation; otherwise, short-circuiting will occur and the water temperature will drastically increase. A minimum separation of 300 feet is common, with greater distance preferred.
Heat Rejection Systems
All mechanical refrigeration systems need a means of heat rejection. This heat rejection generally takes place in a condenser. The condenser transfers the heat from the refrigeration cycle to the heat sink, either water or air. Condensing can be provided by air-cooled refrigerant condensers, cooling towers, evaporative condensers, water from wells or bodies of water, or atmospheric cooling.
Air-Cooled Condensers
Air-cooled condensers find applications in systems up to 150 tons. Many reasons exist for using air-cooled condensers: low initial cost, low maintenance cost, no chemical treatment required, and ready availability for operation at any time of the year. Air-cooled condensers can be an integral part of the equipment package, as in unitary equipment, or they can be located remote from the compressor. During times of high outdoor temperatures, air-cooled condensers cause the refrigerant cycle to operate at higher pressures, with resultant increases in energy consumption. The remainder of the year, at lower ambient temperatures, the condenser provides sufficient cooling surfaces for more economical operating costs. Air-cooled condensers are not as efficient as water-cooled or cooling tower approaches for heat rejection.
Cooling Towers
Most large refrigeration systems use water as the cooling medium. A cooling tower provides the point of heat rejection into the atmosphere by evaporation of the water. Cooling towers offer the advantage of lower energy costs in the refrigeration cycle, the ability to be located quite remotely from the refrigeration equipment, and the ability to closely control the condensing pressure and temperature of the refrigeration circuit.
Cooling towers have the disadvantage of requiring water for makeup, blow-down for removal of solids resulting from the evaporation process, and chemical treatment. Cooling-tower condensing systems require more maintenance than air-cooled condensers because of the water impact on the tower components, the condenser water piping, and the condenser water tubes. The refrigeration condenser tubes require periodic cleaning to maintain system capacity and efficiency. Cooling towers are available in factory-assembled packages in sizes ranging from 10 to 700 tons, and in field-built models 200 tons and above. Towers are available in induced draft, forced draft, single-flow, and double-flow configurations. The choice of the type of tower is based primarily on economics and the application. A cooling-tower system requires pumps to circulate the water from the tower to the refrigerant equipment.
Corrosion and deterioration of the components can severely limit the life of certain types of cooling towers. Towers should be specified to meet the appropriate Cooling Tower Institute and federal standards.
One of the disadvantages of a cooling-tower system is that the water may freeze in cold climates. With appropriate design, cooling-tower systems can be made to operate year-round, using bypasses that direct the warm water from the chiller directly into the cooling tower basin. In climates where freezing can occur, any well-designed condenser water system should include a cooling-tower basin or sump where the water can be stored without danger of freeze-up. Vertical turbine pumps can be used in an installation of this type. Such a system would be readily available for cooling at any sudden onset of warm temperatures in the winter. This is particularly vital in installations such as hospitals or research centers.
Evaporative Condensers
Indirect evaporative condensers can be used on closed refrigeration circuits and for cooling condenser water in heat pump circuits where exposure of the heat pump condenser water to the atmosphere is undesirable. The evaporative condenser circulates water through spray nozzles in a circulating air stream. The net effect is to cool the refrigerant tube bundle in the evaporative condenser. These condensers are easily adaptable to year-round operation by connecting the discharge and the intake openings with a return or bypass duct. Dampers can be installed that modulate the proportions of fresh air and return air to maintain the desired temperature within the condenser section. In cold weather they can be operated dry, without circulation of the water for the spray system. Direct evaporative cooling can also be used. In this form, water is injected directly into the air stream, where it evaporates and cools the air. This type of system will also raise the relative humidity and thus is appropriate in drier climates. The downside is that in drier climates, water is usually a precious resource.
Well Water
Well water, as previously discussed, is an appropriate source of condenser water. All of the previously listed advantages and auxiliary uses of well water apply. A well water system can be considerably lower in initial cost than a condenser water system and eliminates the problem posed by the unsightly appearance or size and weight of the typical piece of condensing equipment and the need for chemical treatment.
Atmospheric Cooling
Today’s modern buildings and the functions carried out therein often create the need for carefully controlled year-round air conditioning. Computer operations are the most common examples of such functions. In northern climates, outside air temperatures during a great portion of the year are sufficiently cold to provide the immediate cooling for such spaces. This is often referred to as free cooling, similar in many respects to cooling with outside air on an economizer cycle. The typical computer room operation cannot use outside air for direct cooling because of the stringent moisture control requirements.
Figure 13 illustrates a method of obtaining free cooling in cold weather by the use of a cooling tower; a water circulation circuit with or without antifreeze, depending on the weather; and plate-type heat exchangers. Plate-type heat exchangers have the advantages of being efficient and subject to little or no damage due to freeze-up, and having the ability to increase capacity at a relatively moderate cost by simply adding more plates. In a typical northern Midwest climate, these systems can provide cooling whenever the outside air temperature is 45°F or lower.

Figure 13. Free Cooling System
In such applications they can be designed with sufficient capacity to provide up to 100 percent of the cooling requirements as the temperature drops. This can occur for a number of hours of the year in the case of facilities such as computer rooms, which often operate 24 hours a day. The plate-type heat exchanger transfers the cooling from the cooling tower circuit to the chilled water circuit for the air conditioning system. Freeze protection must be provided for the chilled water, as the antifreeze solution can be below freezing.
Shell-and-tube heat exchangers are subject to severe damage in the event of a freeze-up. Their use is not normally recommended.
In more moderate climates, the antifreeze can be eliminated and the condenser water circulated either directly through the chilled water circuit after appropriate filtration or through a plate-type heat exchanger. In all cases it is recommended that duplex basket-type filters be provided in the circuit ahead of the plate-type cooler where the liquid has been exposed to the atmosphere. This type of filter can be cleaned while the system remains in operation.
Central Plant
All buildings can be served by a central chiller plant. It is emphasized here that the interface of a building chilled water system with a central plant system must be appropriate if the chilled water distribution system is to be successful. Systems can be designed with all the pumps in the central plant. In most systems, however, each building has its own pump, and herein lies the potential for problems. The pump, in effect, becomes a secondary pump for the chilled water system. It must be capable of circulating the water through the building without imposing excessive back pressures on the central distribution system and should be provided with valves and controls to maintain the required temperature differential flow within the building. A small temperature differential indicates excessive flow that can potentially rob other buildings on the system.
The maintenance of a relatively high temperature difference between the entering and leaving water in a chilled water system design for new buildings can reduce the overall pumping requirements for a campus system or for an individual building. Many central chilled water distribution systems have experienced trouble or have failed because of a lack of appreciation of the interface needs between the building and the distribution system. Therefore, the designer of any new system must respond to the needs of the central distribution system in the proposed design of the new building system.
Piping System Components
The design of piping systems for heating and cooling of buildings has evolved into five or six major systems, a few minor and little-used systems, and combinations of the various systems depending on the types of building and the HVAC systems installed. Prior to the development of air conditioning, piping systems were used for heat only and were limited to hot water heating or steam heating. Many times the choice of piping systems was dictated strictly by economics. On other occasions the actual physical construction of the building determined whether water or steam was used for heating.
Steam tends to be more restrictive than water systems relative to placement of the pipes in the building, because the pipes must be pitched to drain condensate that accumulates in the supply line and is discharged in the return line from the heating equipment. This water must be continuously drained. Water piping, on the other hand, has the unique ability to pass over or under obstructions and to be placed horizontally without adversely affecting the operation of the system.
A wide variety of piping systems are applicable to heating and cooling systems within buildings. The final selection generally is a function of whether the system is heating, cooling, or both, and the construction budget for the facility. Excessively elaborate piping systems are not necessarily the best choice, as they offer more opportunities for improper operation, which results in higher energy consumption and the very discomfort that they are intended to avoid. This is particularly true where interconnections exist between heating and cooling systems.
Hot and Chilled Water Piping
The choice of the type of piping system can greatly affect the energy required for pumping and the volumes of water to be pumped for system operation. A well-designed system recognizes the impact of the design on the pumping and is able to take advantage of the best features of each system without imposing undue energy requirements for pumping. The type of control valve can also influence the pumping requirements. When three-way valves are used so water bypasses the coil when full flow is not required, constant volume of pumping is required. The pumping system must always pump a quantity of water equal to the sum of the peak loads in the entire system. With a two-way valve that throttles the flow of water, the pump will pump only the amount of water required for the load.
One-Pipe System
The success of a single-pipe system depends on the use of mono-flow fittings, specially designed T-fittings to divert the water from the main into the radiator and then back into the same main. As the water passes through the radiator, it is cooled and reintroduced into the main, which lowers the supply water temperature to the next radiator. Each successive radiator must have its size increased because of the lower supply water temperature. One-pipe systems are not recommended for cooling.
Two-Pipe System
A two-pipe system is the most common for heating and cooling. It has a supply main and a return main, with pipe sizes that vary based on the water flow within each portion of the system. Two-pipe systems can be divided into two categories: direct return and reverse return (Figures 14 and 15). In the direct return system, the first connection to the supply main is the first connection to the return and therefore has the shortest travel. The water can short-circuit through the first heating or cooling device, affecting the flow through the other devices unless the system is carefully balanced, and the balance can be lost if the balancing valve is closed and not opened to the previous setting. The system can also be affected by a change in one of the heating and cooling devices, which would cause a pressure loss different from the previously installed device, when the system was initially balanced. Direct return systems are used quite often because of the economics of installation but are not recommended if a reverse return arrangement can be installed. A balancing valve installed in such a system should have a permanent notation of its setting if it has to be closed for maintenance.

Figure 14. Direct Return

Figure 15. Reverse Return
Reverse return systems result in equal water travel for all the heating or cooling devices. The first connection to the supply main is also the last connection to the return main. The water traveling through any device essentially has an equal-length path; therefore, all have an equal path, and the system tends to be self-balancing.
It is not unusual to have combinations of reverse and direct return. In some high-rise buildings, the horizontal main around the perimeter of the building can be installed in reverse return, and the vertical risers to spaces can be direct return. This is not particularly desirable, but the building construction may not permit a reverse return to be installed economically or practically for the riser portion of the system.
Three-Pipe System
Three-pipe systems were developed in the 1950s, when energy was inexpensive. They have a chilled water supply main, a hot water supply main, and a common return. Both the heating and the cooling devices discharge the water into the common return main, mixing hot and cool water. Through a complicated system of controls, the system directs the flow of water back to one of the supply mains. The system can provide heating and cooling simultaneously; however, the control of water temperature is not accurate, and energy is wasted. This system should not be used.
Four-Pipe System
A four-pipe system is simply the use of two two-pipe systems, one for heating and one for cooling. The need for such a system is based on the need to have cooling and heating available simultaneously. Each heating and cooling device has four pipes connected, a supply and a return for both the hot and chilled water. The equipment can have a heating coil and a cooling coil, or a single coil with an arrangement of valves that permit either cool or hot water to flow to the coil.
One problem with this system is that often valves do not seat properly, causing leakage, and significant amounts of energy can be wasted if the four pipes are connected to a common coil wherein the heating water and cooling water become mixed. In four-pipe systems, it is advisable to have additional control valves to isolate a heating or cooling zone. Leaking coil valves would not have as much impact, because the zone supply is cut off. A good compromise in many buildings is to have a combination of four-pipe and two-pipe systems.
A four-pipe system is more costly and should be investigated carefully. Some buildings require chilled water year-round because of computer operations or similar functions. This dictates that the chilled water system be separate from the hot water heating system.
Primary/Secondary Systems
Piping systems in themselves generally are operated with a single pumping source. The pumping source may be one or more pumps operating in parallel. These are referred to as primary pumping systems. Under certain conditions, it is advantageous to have what is called primary/secondary pumping systems. The main advantage of this system can be found in the ability to provide better control over the flow of water and the pressures required in the various sections of the system. The primary system essentially becomes a reservoir of either cold or hot water, circulating the water throughout a loop to which all of the secondary systems are connected. The secondary pumping system can serve a single air-handling unit, a group of air-handling units, or an entire building. Primary and secondary pumping systems can be used to great advantage in a central chilled water plant. Some professionals, however, would not choose a primary/secondary distribution system because of the imbalance that can be caused by the individual pump pressure added to the secondary system. In an improperly designed or operated primary/secondary system, it is possible for the return water pressure in the primary return main to become higher than the supply water pressure and actually reverse the flow of water through a building and back into the primary supply main, or restrict the water’s ability to have adequate flow. Primary/secondary designs need to be done very carefully, with a full understanding of pressure separation.
Steam Piping Systems
Steam is rarely used for heating modern buildings. Water systems can be designed to handle both chilled and hot water, and a water piping system is easier to install. Steam systems can be divided into low-pressure and high-pressure systems, which are similar in their operation. Low-pressure systems can be further divided into gravity return, pumped return, and vacuum return systems.
One-Pipe Gravity System
In a one-pipe gravity return system, the supply main also functions as a return. The supply main rises from the boiler to the point of entry into the heating system and from there pitches downward back to the boiler. The radiators are connected by a single pipe to the main. The steam flow is upward in the connection to the radiation; the condensate flows out the bottom of the radiator opening, down into the same pipe, and back into the main. One-pipe systems exist in some older homes that have been acquired by universities and other institutions.
Two-Pipe Gravity System
A two-pipe gravity system is similar to the one-pipe system. It is more flexible in that the return and the supply are separate, so less water hammer noise potential exists in the supply main. The supply main can be run in a different location than the return.
Two-Pipe Pumped Return System
A two-pipe pumped condensate return system is similar to the two-pipe gravity system except that the water is returned to the boiler by a pump. The radiation devices can be below the water level of the boiler or in any location. The condensate is always drained to a condensate receiver connected to a pump. This receiver is placed at the low point in the system, which can be well below the location of the boiler and quite remote. This is the most common type of steam heating system currently in use.
Vacuum Return System
In the vacuum return system, the condensate return has a specially designed pump capable of creating a vacuum on the return line. By varying the pressure in the system, it is possible to have steam at temperatures considerably below the traditional 212°F. The steam pressure can be modulated; this is turn modulates the temperature in much the same manner as the water temperature of a heating system.
A vacuum system requires a tight piping system. If the system has leaks, the pumping becomes excessive and the energy costs increase. These systems are rare today.
Piping Materials
The most widely used materials for piping systems are copper and steel. Steel pipe up to 2 inches in diameter is generally threaded; pipe of larger diameters is welded. Copper pipe is generally fabricated with soldered systems throughout, except at valves and connections to equipment. However, today there are alternative connection systems, which are less expensive, and may be considered. Generally, the selection of materials is based on the initial cost of the installation. It is not unusual to find copper used for pipe up to 2 inches in diameter, with steel used for larger pipe. Whenever dissimilar metals such as copper and steel are connected, they require proper isolation connections to avoid electrolytic corrosion between different materials in piping systems or between the piping system and connected equipment.
Plastic piping systems are widely used in the renovation of buildings because of the ease of handling and fabrication. Standards have been established for all types of plastic piping to ensure appropriate strength and quality for the intended use. Plastic systems offer the advantage of relatively low fabrication costs. If hot water is to be involved, selection of material and the support are extremely important. Problems will develop if the plastic pipe is not supported in strict accordance with the manufacturer’s recommendations for the operating temperature. Nonpigmented polypropylene piping is often specified for deionized (DI) water systems, as DI water is very corrosive.
Pumps
Pumps are used to move liquid through the piping systems. Pumps are classified into two types: positive displacement and non-positive displacement. The positive displacement pump normally is a reciprocating type that creates lift and pressure through the positive displacement of liquid from the piston chamber. The only limits on liquid movement are in the structural integrity of the plumbing system. Another type of positive displacement pump is the rotary type, which uses cams or lobes that rotate together to force liquid movement.
Non-positive displacement pumps are usually of the centrifugal type and are the most commonly used type of pump in HVAC applications. In these types of pumps, the liquid is moved through the centrifugal force that is created by a rotating spiral-shaped element called the impeller. These types of pumps do not develop unlimited pressure and thus must be properly sized to ensure that proper pressures can be obtained at the desired flow rates. This type of pump is simple in design, has low initial cost, is easy to maintain, and is fairly quiet and vibration free. Centrifugal pumps are normally driven by a constant-speed electric motor and may be in-line, close-coupled, or base-mounted, though they are often used in variable pumping systems as well.
In-line pumps are normally used with fractional horsepower (hp) motors up to 1 hp, and close-coupled (direct drive) pumps are normally used with to 40 hp motors. Base-mounted pumps are also used with smaller motors, up to the largest needed.
In all cases, the net positive suction head (NPSH) must also be considered, as the “vacuum” created on the inlet side of a pump must be high enough to draw the fluid into the pump.
Air Elimination
Even in a system that is manually vented, air is present because no hydronic system is completely water tight. As the system operates, water constantly evaporates through valve stem packing, gaskets, mechanical seals, tiny fissures in the pipes and fittings, and dozens of other places. And when water leaves a hydronic system, it must be made up with fresh feed water. Fresh water contains air and more air means more problems. It is an endless cycle. The symptoms of air in a hydronic system include:
- Reduced heat transfer efficiency. Air is an insulator and decreases the ability of the circulating fluid to properly transport thermal energy throughout the system.
- Inadequate building comfort
- Piping, boiler, and chiller corrosion damage (and eventual failure)
- Circulator cavitation (with its accompanying noise and devastating effects on the circulator)
- Reduced pump head, water flow, and heat transfer
- Accumulation of corrosion particulate such as rust and pipe scale
- Annoying noises throughout the system (“pinging” and “waterfall” sounds)
- Increased maintenance costs
- Premature boiler, chiller, pump, valve, heat exchanger and component failures
Air in hydronic systems can be classified into three types:
- Free air: Large free air bubbles that float along the tops of the pipes and/or collects in high points
- Entrained air: Tiny air bubbles that travel at the same speed and follow the same path as the fluid
- Dissolved air: Air that is present but not visible. The amount of air in this state largely depends on temperature and pressure as dictated by Henry’s Law and as shown in the following Solubility of Air in Water chart:

Figure 16. Solubility of Air in Water
Types of Air Removal Devices
Manual or automatic air vents are used to address free air which rises up to the high points throughout a system. Their primary function is to purge free air when filling the system.
Scoop-type air separators utilizes a straight in-line passage and a dome-shaped chamber on top of the unit to create a velocity change and slight pressure drop. As a result, the free air bubbles are able to separate from the flow and follow the dome up to the vent where they are released from the system.
Centrifugal air separators rely on centrifugal force to separate and release air from the system fluid. The larger free air bubbles are released to a low-pressure vortex in the center and expected to rise to the top.
Coalescing air and dirt eliminators, with straight in-line flow passage and a coalescing medium, provide three critical functions to efficiently remove air:
- Reduce the velocity of the water flow.
- Suppress the turbulence.
- Give the bubbles something to collide into and adhere to.
As a result, coalescing air eliminators are the only air eliminators capable of eliminating free, entrained and dissolved air.
Combination air and dirt eliminators are capable of removing both air and dirt particulate from the system which increases over system thermal distribution efficiency.
Thermal Distribution Efficiency
Considerable efficiency improvements have been made in generating the hot and chilled water for building comfort systems, such as high efficiency boilers and chillers, variable speed pumps, etc. Yet, many designs and specifications still detail traditional style centrifugal separators which have been around for more than fifty years. By not fully addressing the air and dirt problems in the system fluid, the investment made in high efficiency boilers and chillers is not fully realized. It is only with a coalescing air and dirt eliminator that addresses free, entrained and dissolved air, that the highest distribution efficiency is reached.
Location, Location, Location
A coalescing air and dirt eliminator should be installed at the point of lowest solubility. Based on the principles of Henry’s Law, air naturally comes out of solution where the temperature is the highest and the pressure is the lowest. In a heating system that would be after the boiler (high temperature) and before the circulator (low pressure).
Air elimination is even more important in a chilled-water system than it is in a hot-water system, because cold water holds more air. Add system pressure and the percentage increases. Without an air separator, the constant air-water mixture being pumped will dramatically decrease heat transfer capabilities because air acts as an insulator.
In a chilled water system the proper location is on the return line (warm temperature) and before the pump (low pressure).
Valves
Valves are needed for isolation of a system for maintenance or for emergencies. They must be placed at every piece of equipment. Selection of valve types is also important. Gate valves can be used for isolation because their initial cost is low and they perform acceptably. Gate valves should not be used for throttling because of poor control and rapid deterioration. Globe valves should be used for throttling but not for isolation because of their high cost.
Butterfly valves are an acceptable alternative to gate valves and in certain circumstances can be used for modulating control. Ball valves in smaller sizes are gaining wide acceptance for isolation and balancing. Plug valves have been used for shutoff and balancing for many years. All hydronic systems require balancing for proper operation. Balancing valves should be designed for the intended purpose and should be capable of permanent marking or stopping at the point of balance. Valves used for balancing flow should have a mechanical stop-open position so that the valve can be closed for maintenance work and reopened to the balanced condition. Typically, balancing valves should not be used as shutoff valves.
Valves also have opening and closing characteristics that affect the operation of the system. Some valves allow a lot of flow in the first part of the opening movement, with lesser flow in the latter part of the opening movement. Other valves have the opposite characteristic, whereas still others have more “linear” characteristics. The valve characteristic must be properly matched to the device it is intended to control.
Finally, the pressure drop through the valve, compared to the system it is controlling, must be properly designed. Over- or undersized valves will cause operating problems and lack of control of the system.
Duct systems are simple in appearance yet can have a significant impact on the initial cost and the operating costs of a facility. High-quality ductwork generally costs more but is a good investment. Poor-quality ductwork generally results in high operating costs because of leakage. Ductwork systems are divided into high-pressure/high-velocity and low-pressure/ low-velocity systems.
The generally accepted standards for ductwork construction have been established by the Sheet Metal and Air Conditioning Contractors National Association (SMACNA) and ASHRAE. Currently, the SMACNA standards have more than one classification based on the system air pressure. Duct construction standards do not specifically address the subject of air distribution design. Instead, they set standards for the quality of construction of the duct system relative to structural integrity and potential leakage. The lower the air velocity and pressure, the more economically the air distribution system will operate. A low-velocity system requires more space for installation and possibly higher initial cost but, because of lower operating costs, is the most economical on a life cycle cost basis. The traditional high-velocity system is generally unacceptable by current energy conservation standards.
High-Velocity/High-Pressure Systems
The velocity and pressures involved in a high-velocity/high-pressure system can be as high as 5,000 feet per minute and 8 to 10 inches of water pressure, compared to 1,000 to 2,000 feet per minute and 3 to 4 inches for a low-velocity/low-pressure system. The horsepower requirements for a high-pressure system are approximately 300 percent greater than those for the low-velocity system. The duct system requires relatively high-quality construction to eliminate air leakage and to limit noise levels. A majority of the ductwork is spiral, machine fabricated, and essentially airtight. Fittings are of relatively high quality and are welded or stamped and formed. Connection between duct and fittings involves the use of high-quality tapes and sealants. A high-velocity ductwork system can reduce the cross-sectional area of the required duct by as much as 60 percent and thus can fit into smaller areas. Some savings may result by reducing building size, but this is generally offset by the higher operating costs.
Low-Velocity/Low-Pressure Systems
These systems generally consist of rectangular ductwork. Round ductwork is increasing in popularity because of its low cost, air tightness, ease of installation, and efficiency. The structural requirements for a low-velocity/low-pressure system are far less than those for a high-velocity system, and it tends to have far greater leakage if improperly constructed. All low-velocity ductwork specifications should be written specifically with regard to leakage. Leakage as high as 25 percent is not uncommon in poorly built systems, but low-pressure proprietary duct construction systems are available that limit leakage to as little as 1 percent. Low-velocity systems generate less noise than high-velocity systems. However, improper fittings, construction, and design can result in unacceptable noise levels.
Duct Material
Currently, the most widely used material for ductwork is galvanized sheet metal. The gauges and construction methods for galvanized sheet metal have been well established by ASHRAE and SMACNA.
Fiberglass Ductwork
Proprietary systems involving fiberglass boards can be formed into acceptable ductwork systems. These systems should be limited to areas where the duct is not exposed to damage from impact. The system must be carefully designed relative to the air pressures involved.
Some of the early fiberglass duct systems experienced failure of the materials and adhesives used to form connections between duct sections and fittings. This problem has been recognized by the industry and apparently solved, although the history of success of the materials used in a fiberglass system should be checked. A fiberglass system offers relatively moderate initial cost, low fan horsepower requirements, and quiet operation.
Flexible Ductwork
Flexible ductwork, insulated or noninsulated, has been available for many years. Although it offers lower initial cost, its main advantage is that it can be fitted into tight spaces. The potential for increasing fan horsepower as a result of high resistance or improper installation must be recognized. A sharp turn in a flexible duct can result in excessive pressure loss and reduced flow to the space, as well as excessive noise. Flexible ducts should be limited in length to no more than 4 feet, and should be installed in a relatively straight route.
Flexible Connectors
Flexible ductwork must meet the requirements of NFPA standards for ductwork. A flexible connector does not meet the ductwork standard but meets the NFPA requirements for the final connection between an air distribution system and an air outlet device or piece of equipment. The length of these connectors is strictly limited by code. An attempt to use this material for ductwork can result in rejection of the system and expensive changes, in addition to reducing the life safety of the installation.
Lined Ductwork
Ductwork has been lined for many years to reduce noise levels and to provide insulation. Generally, lined ductwork is cheaper than ductwork with insulation applied to the outer surface. Lined ductwork imposes a modest fan horsepower penalty. This can be overcome by increasing the duct size, although this increases the initial cost. Lined ductwork is particularly applicable in mechanical spaces and other areas where exposed insulation would be subject to damage. It cannot be used in facilities or operations where the liner fibers can be entrained in the air delivered to the space, such as in critical medical facilities. With increasing concern for indoor air quality, lined ductwork should be considered carefully before specifying its use.
Special Ductwork
Many systems require special ductwork because of the nature of the material conveyed. This can include moisture; corrosive fumes; and air laden with grease, dirt, and dust. Corrosion-resistant ductwork is used in removal of moisture or chemical fumes from laboratory hoods and maintenance cleaning operations. Stainless steel solves many problems, but it can fail rapidly in certain atmospheres. Polyvinyl chloride and similar materials are used for laboratories. Aluminum can be used in systems where moisture is removed and chlorine content is not excessive. Any system involving the transportation of fumes and dirty or corrosive atmospheres should have the material specifications carefully verified against codes and industry standards. Food service exhaust ducts must comply with NFPA recommendations and local codes. Radioactive and perchloric acid fume hoods require a wash-down process and should be constructed with stainless steel ductwork. See the further discussion on these types of fume hoods.
Return Air Plenums
Return air ductwork is frequently eliminated and the ceiling space used for return air. Life safety codes specify the required materials of construction for the plenum. Ceiling return air plenums and return air shafts operate successfully and greatly reduce the cost of ductwork. A return air plenum that is not appropriately constructed can greatly increase energy costs because of infiltration of outside air or air from noncooled or heated spaces. It must be recognized that the plenum is under a slight negative pressure and therefore must meet the construction standard for air tightness of a ductwork system. All too often the exterior fascia of a building serves as the outer boundary of the plenum and is poorly constructed for such a service. These designs should be carefully checked and the construction monitored.
Fans
Fans are used to move air through ductwork systems. They work similarly to centrifugal pumps in that a rotating element is used to impart energy to the air to create air movement and pressure. Fans and compressors are really the same device, except that fans usually operate at lower pressures. For example, even fans that operate in high-pressure/high-velocity systems rarely operate above 10- to 12-inch water gauge (in. wg). The following industry standards have been established for fans based on the pressure they produce:
- Class I: Maximum total pressure of 3 3/4 in. wg.
- Class II: Maximum total pressure of 6 3/4 in. wg.
- Class III: Maximum total pressure of 12 1/4 in. wg.
Fans can be divided into two types: centrifugal or radial flow, and axial flow. Centrifugal fans transmit their energy to the air by rotating an impeller that moves the air in a radial fashion from the axle, while axial flow fans move air parallel to the axle of the fan.
Centrifugal fans can move air over a wide range of volumes and pressures, and certain impeller designs have been created to accomplish different tasks. Impellers may be of the straight, forward curve, backward curve, or airfoil-type design. Straight-blade designs tend to be used where dense material is to be moved (e.g., in dust collection systems). Forward curve fans tend to be used in small, compact locations such as in furnaces. Backward curve and airfoil-type fans are used in larger HVAC installations. Both have similar characteristics; however, the airfoil fan is a little more efficient but also a little more expensive.
Propeller fans are a type of axial flow fan and are typically used in a through-the-wall type application to move a lot of air at a very low pressure. Most often these types of fans are not connected to ductwork, as they have poor pressure capability.
Tube axial fans move the air parallel to the axis of the fan through a tube-type housing. These are commonly used on large air volume applications requiring modest pressure. They are fairly inexpensive and can often be mounted right in the round ductwork system. They typically are used in applications where pressures do not exceed 2 1/2 in. wg.
Vane axial fans are like tube axial fans except that vanes are added to help direct the flow of the air inside the fan. This increases the efficiency of the fan and allows it to operate at much higher pressures. These fans typically can be used in applications where pressures can be as high as 6 in. wg.
Dampers
Dampers are to ductwork what valves are to piping systems. There are essentially two types of dampers: parallel blade dampers and opposed blade dampers. In parallel blade dampers, the blades of the damper are like a venetian blind and open and close in parallel. The parallel blade damper is best used in shutoff-type situations where the opening is to be fully open or fully closed. Opposed blade dampers are similar in appearance to parallel blade dampers when fully open, but during closing, every other blade turns in the opposite direction, so that the blades close by pinching off the air between opposing sets of blades. The flow characteristics of opposed blade dampers are more suitable for modulating-type situations and should be used where modulating control is needed.
Another type of damper is the fire-rated, smoke-rated, or combined damper. These dampers are installed where ductwork penetrates walls and floors and are designed to retain the fire rating of the wall or floor. These types of dampers are typically spring loaded, with a fusible link that will close the damper if there is a fire. In some cases fire dampers are connected to the fire alarm system and are activated based on specified fire alarm system criteria.
Supply Air Diffusers
Supply air diffuser come in all shapes and sizes. They can be mounted in the ceiling, in walls and in the floor. The most common type in institutional facilities are ceiling mounted diffusers. Diffusers are designed to introduce the supply air (See Figure 4) into the occupied space. A well designed diffuser system will ensure that the supply air mixes throughout the room and reaches the occupants while not creating too much draftiness. As shown in Figure 6 diffusers are designed to introduce the air with a certain throw and drop to a pre-determined terminal velocity, which is often 50 fpm. If the selected diffuser has too long a throw it is possible that the supply air will travel across the room and down the opposite wall with too much velocity causing a draft. If the throw is too short then the supply air will not reach across the room and it will not provide proper ventilation to the far side of the room. The Air Diffuser Performance Index (ADPI) has been developed to help a designer select the correct diffuser with the correct throw and drop. In Figure 17 there are six variations of throw and drop. In this example, air is being introduced by a high sidewall grill on the left side of each of the six spaces, which has a heating element in the lower left corner. In the top example, air is introduced with not enough throw and thus the supply air does not reach the opposite side of the room. In the bottom example, air is introduced with too much throw creating a very drafty environment. In the space (third from the top) the throw is just right to move air completely into the space without creating too much draft. Note in the second column, labeled ADPI and opposite the space that is third from the top, that it has the highest ADPI at 82, over the other five spaces. Calculation of the ADPI is beyond what will be reviewed in this chapter but numerous sources can be found on the internet. The take away from this section is that there is a scientific methodology for placing and sizing diffusers in a space and modifications to the placing and sizing will affect ventilation performance.

Figure 17. Air Diffuser Performance Index
Other Components
Many other components are used in ductwork systems to enhance the operating characteristics of the system. Turning vanes, sound attenuators, transition sections, bell mouth entrances, and transition takeoffs are examples of these components. Every good ductwork design will incorporate these items where appropriate to improve energy conservation, sound, and balancing capability.
The following discussion covers the basic types of air conditioning systems used in buildings. The entire mechanical system for a building may include several of the systems outlined below, creating an infinite variety of combinations within a building. These variations are often dictated by the differences in requirements for temperature and humidity control for the different functions housed.
All-Air Systems
All-air systems have the heating and cooling equipment, including coils, fans, and filters, at a central point such as a mechanical room, with the conditioned air transported to the spaces by a ductwork system. The heating and cooling media required are connected to the central air unit and are not distributed throughout the spaces. Some of the advantages of all-air systems are as follows:
- Centralized location of equipment consolidates maintenance and operations
- The ability to cool with outside air by incorporating a fresh air or economizer cycle, which provides free cooling to all spaces during mild weather and to interior spaces in the winter
- A wide choice of zones
- A convenient means of humidity control
- Return air or exhaust fans that are often incorporated into air systems to provide improved control of air circulation and building pressurization. On large systems, return air fans are a distinct advantage in preventing doors from being blown open or being hard to open. They can also help control “stack effect” in high-rise buildings.
Single-Zone Systems
The single-zone system is the most fundamental type of air conditioning system. It operates successfully only if all the spaces included in the zone have similar exposures to exterior weather conditions and similar space occupancies and operations. A single-zone system contains all the elements necessary to provide the environmental conditions for the space, including cooling and heating coils, filters, fans, and controls. Figure 18 shows the basic elements of a single-zone system. The fan draws air through the coils, and therefore the system is called a “draw-through” system

Figure 18. Single-Zone Air-Handling System
A building may have multiple single-zone systems. One of the advantages of this type of arrangement is that if one system fails, the other zones are unaffected. A single-zone system also has the advantage of being designed specifically for the zone served, without compromising environmental conditions in other areas of the building. The systems are usually quite simple and easily maintained. They are generally limited to relatively small areas, except in cases of unusually large interior zones. This limitation can necessitate an excessive number of systems in a large building, thereby increasing costs, maintenance, and the requirements for mechanical space. The cooling medium can be chilled water or direct expansion refrigeration from a compressor located within the unit or exterior to it. The compressor/refrigeration cycle can be either water cooled or air cooled. The heating media can be steam, hot water, recovered heat, gas, oil, or electric. The choice of cooling media results in various degrees of operation and maintenance difficulties. A single-zone unit can be arranged to cool with outside air.
Multizone Systems
In the air conditioning industry, the phrase “multizone system” refers to an air-handling unit that is specifically designed to provide multiple areas throughout a building with individual space temperature control simultaneously. The basic unit has the usual air conditioning components found in a single-zone system, including the heating and cooling coils, filters, fresh and return air dampers, and controls. Figure 19 illustrates a typical multizone unit.

Figure 19. Multizone Air-Handling System
The multizone unit differs from the single-zone unit in that it is a blow-through unit, meaning that it blows rather than draws the air through the coils. The reason for this arrangement is the way the unit operates. The unit has a cooling coil and a heating coil, stacked one on top of the other. The air blown through the coil then can enter what is referred to as a cold deck if it goes through the cooling coil or a hot deck if it goes through the heating coil. The “deck” is actually a plenum or discharge space downstream of the coils. This can be thought of as a reservoir of hot or cold air. The hot or cold air can be mixed through a set of dampers into a single duct that is extended to each zone.
A thermostat in the zone controls the hot and cold deck dampers to mix the air to the right temperature to meet the space’s needs, whether heating or cooling. In the continuous cooling season, no heat is applied to the heating coil, which becomes a bypass section. Room air that has been returned to the unit is thus passed around the cooling coil and mixed with the cold air that has passed through the cooling coil to maintain the required delivery temperature. At full-load conditions in a zone, the bypass or hot deck damper would be closed, with the cooling damper fully open. As the load drops off because of a change in solar conditions or space activities, the cooling damper modulates toward the closed position, and the bypass damper opens to raise the delivery temperature to avoid overcooling the space. In the winter the operation is reversed. A multizone system is also capable of cooling with outside air during mild seasons of the year.
A multizone unit has the advantage of being able to serve many zones at a relatively low initial cost. A disadvantage is that the zone ducts are fixed, and if spaces are remodeled or loads are increased within the zone, major ductwork changes are required.
A multizone unit has certain inherent inefficiencies, particularly in the heating season. Because the unit is serving many zones, some of which may require year-round cooling, there must always be a supply of cold air. The cooling air temperature source is achieved by mixing cold outside air with warmer return air; all the air is then blown through the coils at the colder temperature required for winter cooling. Typically, this would be 55°F. Although this air from the cold deck is able to cool the rooms needing it, the air entering the heating coil is below the temperature of the rooms needing heating. Heating the air to match the room temperature wastes energy unless the heating coil itself is using waste heat from possibly another cycle in the building, such as the heat pump. One method of minimizing this disadvantage is the use of controls to detect exactly how cool the air needs to be at any given time and thereby keep the mixed-air temperature as warm as possible.
In summary, a multizone unit is an air-handling system that can mix warm and cold air to appropriate simultaneous temperatures for different zones and deliver it through separate ducts to maintain required temperatures.
The unit is traditionally a low-velocity, low-pressure system requiring a moderate amount of horsepower for the fan.
Reheat Systems
A reheat system is a variation of an all-air system. A heating coil is installed directly in the duct serving each zone. The central fan system supplies air to all of the zones at a constant temperature, adequate for cooling any space in the zone. Those spaces not requiring the low-temperature air have a space thermostat that will actuate the heating coil to raise the air temperature to the point required to prevent overcooling. The heating coil can be steam, hot water, recovered heat, or electric. In addition to controlling space temperature, reheat systems are used where close humidity control of the space is required. A space humidity controller cools the air to the point where condensation occurs and the air is sufficiently dried. The air is then reheated to the appropriate delivery temperature. Sophisticated reheat systems for humidity control are generally one-zone systems serving such areas as computer rooms.
Reheat has the advantage of providing excellent space temperature and humidity control. The major disadvantage is its relatively high energy costs during summer operation. All of the air must be cooled to satisfy the warmest space within the building, while the remainder of the air must be reheated to an acceptable delivery temperature. During the winter the mixed air controller provides proper cooling temperatures so the cooling coil is not operating and only the reheat coils are active. Reheat systems generally require careful maintenance and calibration of controls and monitoring to avoid even greater energy consumption. Installation of the coils and controls above ceilings can lead to problems where space is at a premium. Figure 20 shows a typical reheat system.

Figure 20. Terminal Reheat Air-Handling System
Operating economies can be achieved by designing a reheat system with the air supply zoned into spaces with similar cooling loads and functional uses, thereby minimizing the amount of reheat. A reheat system generally is undesirable except when the heating is with recovered energy. Most energy codes limit the amount of reheat that can be applied to a building, except for requirements such as computer rooms, hospital operating rooms, and similar applications. The reheat system is relatively inflexible, as coils, pipes, and ducts all have to be modified for building modifications.
Dual-duct (sometimes called double-duct) air conditioning systems found great favor in the period between World War II and 1973, when a change in design philosophy resulted from the oil embargo. A dual-duct, constant-volume system is flexible in accommodating building modifications and easily achieves balanced airflow and maintains desired temperatures in the individual zones. Historically, dual-duct systems have been high velocity and high pressure, and used unusually high fan horsepower, contributing to their inefficiency. In later years, dual-duct systems have been medium pressure or low pressure, thereby greatly reducing the horsepower requirements.
A dual-duct system is basically arranged in the same manner as a multizone system. The major difference is that instead of single ducts being extended from the air-handling unit to individual zones, the hot deck and the cold deck are each connected to separate ducts, and the two ducts are extended to each zone. The temperatures in the individual ducts are controlled similarly to those in a multizone unit. In some configurations there can be separate fans for the hot deck and the cold deck. The dual-duct system has the same inherent inefficiency as the multizone system in the mixed air cycle during the winter, relative to the heating of the mixed air from approximately 55°F back up to room temperature.
Figure 21 shows a typical dual-duct system. Mixing of the air for the space takes place in mixing boxes at the entrance to the zones. The mixing box has dampers controlled by a room thermostat. An automatic device within the dampening system maintains a constant volume of supply air. The box is self-balancing, provided the duct system is capable of delivering air to the box at the required inlet pressure. The mixed air is discharged from the box and enters a low-velocity duct system with diffusers to introduce air into the zone spaces. Large zones may require several mixing boxes.

Figure 21. Dual-Duct Air-Handling System
Figure 22 shows a modified dual-duct air-handling unit wherein the return air delivered to the hot deck through the coil will not be mixed with outside air, thus eliminating the inefficiency of the standard dual-duct or multizone systems. This arrangement can be very energy efficient in the heating season, as it has the capability of transferring heated air from interior spaces to other portions of the building.

Figure 22. Modified Dual-Duct System
A dual-duct system has the disadvantage of requiring an extra duct that claims space above the ceiling and, as evidenced from the drawing, requires extra depth for hot and cold ducts to pass over the main trunk ducts. This can be minimized with careful planning by using a structural system’s voids.
A dual-duct system cooling source can consist of chilled water from a remote chiller or direct expansion from a compressor located near the unit. Heating can be furnished by steam, hot water, reclaimed energy, or electricity. To provide greater economies of operation, dual-duct systems can be modified to provide variable volume air flow to the spaces served, rather than constant volume air flow. This method of operation allows the fan to operate only as required for the sum of the individual loads, whereas a constant-volume system always delivers the total air volume that is required by each room at its peak load condition. The sum of the peak loads for each space can be 20 to 30 percent higher than the peak load on the system, thereby wasting fan horsepower by circulating more air than needed. Eliminating the hot duct distribution system to the interior zone boxes can lower initial mechanical systems costs and operating costs. The box then is simply a variable volume box. A dual-duct system is relatively high in initial cost compared with a single zone or multizone system. However, it is a flexible system with regard to modifications and generally provides good space conditions.
There are two ways to control the temperature of a space. One is to deliver a constant volume of air and vary the supply air temperature. The second is to deliver air at a constant temperature and vary the quantity of air. This latter method is called a variable air volume (VAV) system. VAV technology was available for many years prior to the 1973 oil embargo, but was little used because of its more critical design requirements for successful operation and the availability of cheap energy. As a result, the technology was not highly developed. With energy cost increases, the system has become more popular, and the technology has improved significantly. The advantage of VAV is that the power requirements to move air vary as the cube law. Thus, if you need to move only half of the amount of air under low load conditions, the fan power required is reduced to 1/8 [(1/2)3=1/8]. Since heating and cooling systems often run at lower load requirements, the savings in fan power can be significant.
The basic VAV system is a single-duct, cooling-only system. Heat is supplied to the space at the zone level. This can consist of fin tube radiation on the walls or a heating coil in the air duct supplying the zone. Figure 23 illustrates the basic VAV system.

Figure 23. Variable Air Volume System
The air-handling unit is a draw-through type with a fan, cooling coil, optional heating coil, filters, fresh air, and return air dampers. The unit is capable of cooling with outside air during the winter and mild seasons of the year.
The terminal box serving a zone is similar to the box on a double-duct system; however, it does not have a hot duct or a constant-volume control device. A damper controlled by a thermostat varies the amount of cold air entering the box for distribution to the space. The terminal unit can be one of many types, ranging from a simple damper in a duct to a sophisticated box with sound attenuation lining and adjustable minimum and maximum volumes. It can also be an induction type if the air supply is at a sufficiently high pressure. An induction type induces air from the ceiling plenum to mix with the cold air, providing a larger air supply to the space while varying the amount of air that is delivered by the fan system.
A major objection to the variable volume system is that at low loads the air quantities are often greatly reduced, causing a lack of air circulation within the occupied space. In addition, as discussed earlier, the reduced airflow dictates a critical selection of air outlets. Under low airflow, typical air outlets simply “dump” air into the room. VAV systems also tend to have acoustic problems because of the variation in air volume.
Fan-powered terminals can overcome variable air volume flow within the space. This unit is similar to the VAV box, as it also has a thermostatically controlled inlet damper that varies the amount of cold air coming into the box from the central system in proportion to the room requirements. However, there is a fan within the box that mixes return air, either directly from the room or from the ceiling plenum, and circulates air at a constant rate to the space.
Control techniques are also available to maintain minimum airflow without overcooling the space. The controls can vary the supply air temperature, requiring more air for cooling as the temperature of the supply air is raised or with the installation of a reheat coil. Zoning of the supply air ducts can also offer greater energy savings by separating zones on the basis of the weather’s impact.
In cold climates, the air-handling unit should have a heating coil and reverse acting space thermostats to provide for rapid warm-up after a period of setback to cooler temperatures.
Although a variable volume system is fundamentally a cooling-only system, heating coils can be placed at the terminals to form a reheat system; this is, in effect, a variation of a multizone system. VAV systems can be designed for a set minimum airflow or to terminate all airflow to a room on a call for no cooling. The variable airflow characteristic of the system requires careful design to maintain proper ventilation as required by code and the needs of the occupants. A variable volume system is flexible relative to future space changes. Generally, its costs are similar to or less than those of a dual-duct system, depending on the method of providing heat.
Heat Recovery
The art of heat recovery is not new and has been practiced in major power plants and industrial operations for many years. In subarctic climates, the practice has even been involved in residential ventilation systems for many years. Heat recovery is not 100 percent efficient, although some systems can achieve energy recovery levels as high as 80 percent. For many building systems designed prior to the energy crisis, heat recovery may be the only means for reducing high energy costs. This is particularly true in buildings that require 100 percent ventilation air, such as medical and research facilities.
Air-to-Air Heat Recovery
Figure 24 illustrates a typical air-to-air heat recovery system using a heat wheel. These systems can achieve efficiencies up to 65 percent. They require that the exhaust and supply air streams be adjacent to each other at the point of heat recovery. These systems have limited use in highly contaminated air streams because of the danger of cross-contamination, although there are good pre-filtering purge units available, and seals eliminate this danger in most cases. Effectively designed and maintained filtration systems are required for optimum performance. Air-to-air systems are relatively easy to clean. Properly designed and installed, they can be very successful.

Figure 24. Air-to-Air Heat Exchanger
Heat Pipe/Coil Equipment
Figure 25 illustrates a heat-pipe type of air-to-air recovery. The design is based on a refrigeration cycle. The tubes in the finned coil contain a refrigerant and a secondary internal tube with a wick. The opposite ends of the coil are exposed to makeup air and exhaust air. The high-temperature air causes the refrigerant to vaporize and flow to the cooler end, where it condenses and gives up the heat. The liquid refrigerant migrates back to the warm end of the coil via the wick, where it exits the wick, and the process is repeated. Tilting of the coil can control its capacity. Heat recovery devices of this sort can achieve recovery efficiencies as high as 80 percent. These are generally easily maintained systems. They also require that the makeup air and exhaust air stream be adjacent.

Figure 25. Heat-Pipe Energy Recovery
Runaround Systems
Figure 26 illustrates a runaround system for heat recovery. These systems are applicable where the makeup air and the exhaust air streams are not adjacent. They are particularly applicable in retrofit applications in existing buildings. The system simply consists of two coils, one in the exhaust air stream and the other in the makeup air stream. A piping system, complete with pumps, circulates a heat transfer medium between the two coils. Control can be achieved by varying the medium flow or simply cycling the pumps. In cold climates, antifreeze must be added to the system, although it reduces the efficiency and increases pumping costs. Such systems can achieve efficiencies as high as 45 percent. Runaround systems have been applied to energy transfer within buildings involving other than exhaust and makeup air systems.

Figure 26. Runaround Heat Recovery System
A simple method of energy recovery involving a typical water-type coil used for air conditioning can be applied to a laundry or similar operation requiring a large amount of domestic hot water. The coil is placed in the hot exhaust air stream from the dryers or irons.
Plate-Type Heat Exchangers
In some operations, it is necessary to transfer heat from one water or air system to the other while keeping the streams separate. Plate-type heat exchangers meet this requirement. They are efficient, easily installed, and easily maintained. However, large sizes are required to avoid high-pressure drops. These systems can achieve heat transfer efficiencies as high as 70 percent.
This section addresses the selection, application, and maintenance of laboratory fume hoods. Fume hoods should be considered a specialized part of the total ventilation system designed to protect laboratory users, people who work in or near laboratories, and the environment.
Chemical and biological laboratories are the main users of fume hoods. Fume hoods are used to exhaust toxic gases, contaminants, and noxious odors to the outdoors and to avoid aspiration of such substances into the building’s HVAC system.
The Scientific Apparatus Makers Association defines a laboratory fume hood as a “ventilated enclosed work space intended to capture, contain and exhaust fumes, vapors and particulate matter generated inside the enclosure. It consists basically of side, back, and top enclosure panels, a work surface or counter-top, an access opening called the face, a sash and an exhaust plenum equipped with a baffle system for the regulation of air flow distribution.” The ASHRAE Handbook of HVAC Applications is a good source for fume hood ventilation design.
Fume Hood Location
The volume of air exhausted by fume hoods affects building HVAC systems by increasing heating and cooling loads, changing air balances, and introducing noise and drafts. The design of the HVAC system and the location of the fume hood within the laboratory are important to the success of an installation. Stable and consistent airflow into the face of a fume hood may not be possible if the fume hood is too near a doorway or window, in a high-traffic area, or near HVAC grilles or diffusers. Some fume hood manufacturers design the entry sides of the fume hood in the form of an airfoil to improve air flow and to reduce eddies. Actual airflow into the face may be observed by using a smoke bomb; however, any high-efficiency particulate air filters in the exhaust system should first be removed to avoid plugging them with smoke particles.
Face Velocity
The velocity of air entering the fume hood face is the key factor in its safe performance. The volume of air is adjusted to maintain the required velocity. The recommended face velocity may range from about 100 to 150 linear feet per minute (fpm). Scientific Apparatus Makers Association Standard LF 10-1980 lists hoods from type A to type C and suggests 125 to 150 fpm for certain critical operations. Kaplan and Knutson, in ASHRAE research project 70, found 60 to 100 fpm to be adequate; some OSHA regulations require 150 fpm. The old philosophy “more is better” does not apply to fume hood face velocities. On the contrary, there are data showing that face velocities around 100 fpm may be more effective in providing safety than higher velocities. There is a growing consensus among safety experts that 100 to 125 fpm is the safest range for even the most critical materials, such as carcinogens, acids, and radioisotopes.
Velocity readings should be taken with the sash in the normal operating position and at maximum opening.
Measurement of the feet per minute can be accomplished by dividing the face opening into a grid of approximately 12-inch squares and measuring the air velocities at the center of each square using an accurate anemometer (Figure 27). The readings should not vary by more than 10 percent within the desired range. A minimum six-point traverse is necessary for a 4-foot face opening, eight for a 6-foot hood.

Figure 27. Measuring Fume Hood Air Velocity
Fume hoods should be tested on a predetermined schedule according to Scientific Apparatus Makers Association Standard LF 10-1980. Face velocities should be checked at least once a year and after blower or duct changes, repairs, or HVAC modifications. For quick reference, the date and feet per minute can be posted on the hood.
New installations should be tested before use; equally important, and most often overlooked, is testing after remodel work.
Modern fume hood designs provide occupancy controls that allow them to reduce airflows (60 fpm face volicity is typical) and then increase air flow as the person steps up to the hood. They also reduce airflow when the sash is fully closed to save energy.
Fume Hood Construction
A large variety of hoods are available from various manufacturers. The materials used and the method of construction should be carefully tailored to the intended use. The materials from which the fume hood is made should be resistant to the chemicals to be used, lined with impervious surfaces to prevent contamination, and assembled to form a smooth continuity that encourages airflow and prevents accumulation of chemical residuals in cracks and corners that would be difficult to decontaminate. As noted earlier, perchloric acid and radioactive fume hoods are required to have a wash-down cycle and are typically built with stainless steel. See later discussion on these types of fume hoods.
Many optional features are available. Hoods may be provided with gas, air, steam, electrical, and other utility outlets. Sinks, drains, cup sinks, and even steam tables are commonly included. Explosion-proof or external lights are typically provided. Special accessories might include air bypass openings (Figure 28), airflow alarms, and special linings and exhaust filters.

Figure 28. Bypass Fume Hood with Vertical Sash and Bypass Inlet
There are several options available in fume hood sash design. The sash is an operable glass for shielding and observation purposes; it may be vertically or horizontally movable. The sash should be positioned to provide the user with maximum protection, but can be moved to enlarge the opening while setting up apparatus in the hood. It can be fitted with an alarm to prevent improper use.
Baffles in the rear plane of the hood arrange the airflow for removal of vapors and particulates by the exhaust system. The three-slot baffle is standard, with top, middle, and bottom locations (Figure 29). ASHRAE procedure 110-1985 indicates that there is an optimum slot sizing. The bottom and center slots are usually fixed in size. The top baffle is adjustable from closed to a 2-inch opening. The center baffle has a slot opening of 1 to 2 inches. The bottom baffle has a slot opening of 2 to 3 inches. An airfoil is used to direct air across the bottom of the fume hood to sweep heavier fumes into the exhaust and prevent air turbulence at the working surface (Figure 30).

Figure 29. Three-Slot Baffle

Figure 30. Airfoil
Exhaust System
The fume hood exhaust system may consist of a single exhaust blower for each hood or several hoods together on one exhaust blower. Materials used for the duct and blower are determined by the use of the fume hood. Blowers and ducts are available in galvanized or stainless steel, coated with special materials such as epoxy or plastic, or they may be made completely of polyvinyl chloride. Resin or plastic ducts may require a metal sheath to meet fire code requirements. Trans-site ducts are found in many installations.
For the safety of personnel who might be on the roof, and to ensure that exhausted air is dispersed into the atmosphere, the blower exhaust should be vertical and should extend above the roof or any windbreak, wall, or parapet. To avoid reentry, the exhaust must be well away from and downwind of air intakes for the building’s HVAC system. The ASHRAE Handbook of Fundamentals (www.ashrae.org) provides specific guidance on the proper design of exhaust stacks.
Blowers should be mounted at roof level. Auxiliary or in-line fans should not be installed in the hood or duct to ensure a negative pressure in the duct in the event of blower or duct failure.
Quite often, multiple hoods are connected to one exhaust system. This is done for several reasons. First, it lowers the overall cost by requiring less ductwork. It can improve the aesthetics of a facility by reducing the number of exhaust stacks that stick up on the roof. However, several issues should be addressed to ensure that the system will operate properly.
Figure 31 is an example of a system that addresses the issues of proper operation of multiple hoods on one exhaust system. In this design, a number of fume hoods are connected to a common plenum. The term plenum has a special engineering meaning. In this case, it means that the duct is so large that there is essentially no pressure drop from one end of the plenum to the other. Thus, the negative pressure created in the plenum by the two rooftop exhaust fans is essentially the same for any given fume hood, regardless of where it dumps into the plenum. This is an important design characteristic to ensure that there will be no backflow and to maintain balance in the airflow from each fume hood. The two exhaust fans on the roof are designed to be able to handle 75 percent of the load, with the second fan coming on when the load becomes greater than 75 percent. Also, the fans can be duty cycled for lead/lag to distribute wear evenly on both exhaust fans.

Figure 31. Sample Multiple Fume Hood Design
Each fume hood could have its own exhaust, and this will ensure that each exhaust fan can be balanced independent of the other fume hoods. An exhaust fan for each fume hood is not essential, but if the budget allows, this is a good option. The fume hoods will be of the variable volume type so that as the sash is closed, air discharge is reduced and face velocities are maintained at safe levels. There are various systems on the market that control fume hood exhaust amounts based on various measurements.
Finally, since the volume being exhausted from the room will vary, the amount of makeup air to the room must also vary. This is frequently done by measuring the space pressure relative to the exterior hallway. A set point of positive or negative pressure is established, and the variable air volume system responds accordingly. Because there may be times when the amount of exhaust exceeds the need for supply air for cooling, a reheat coil may be necessary to avoid overcooling. Overcooling is usually only a problem if there are more than several fume hoods in one space.
Maintenance
Procedures should be written for both routine maintenance and emergency repairs, and maintenance and laboratory personnel should be trained in safety procedures.
Maintenance workers should not attempt repairs or filter changes with the exhaust system running. Protective clothing and respiratory protection should be used when working on fume hoods or exhaust systems, even when they are shut down. A good safety procedure includes stopping all activity in the fume hood and having laboratory personnel remove or cap all containers in the hood before starting repairs or maintenance. During a system failure, laboratory personnel should immediately stop work and cap or remove chemicals before requesting maintenance. All parts to be worked on should be tested for contamination and, if necessary, decontaminated by qualified technicians.
In the case of multiple hoods on an exhaust system, all hoods must be secured before shutting down the exhaust blower or working on the system. To avoid confusion, each exhaust blower should be marked with all hood locations it serves, and the hoods should be marked with the blower. During repairs, each hood should be posted with an “Out of Service” sign. In addition, all users should be given advance notification of maintenance shutdowns.
Preventive maintenance is important to reliable performance and reduces potential safety liability problems. Planned maintenance should include inspection of the fume hood and its utility services, lubrication of the motor and fan, inspection and adjustment of belts and sheaves, and inspection of ducts and fans for deterioration, face velocity verification, and air balancing between ganged hoods.
Chemical Fume Hoods
The chemical fume hood is probably the most common type and is used in process and research laboratories for low- to moderate-hazard processes. This type may have a vertical or horizontal sliding sash and is most commonly used where there are known materials and procedures. An indicating manometer will provide the user with visual indication that the hood is functioning.
Radioisotope Fume Hoods
Fume hoods used for radioisotopes in process and research laboratories are usually provided with special shielding and high-efficiency particulate air exhaust filters. An indicating manometer should be installed across the filter to indicate pressure drop. An alarm should be installed with the manometer to indicate excessive pressure drops and inform the operator of the hood of an unsafe condition. This type of hood must be dismantled for decontamination and should be equipped with flanged neoprene gasket joints with disconnectable fasteners. This type of fume hood cannot be installed in an exhaust system shared with other fume hoods.
Perchloric Acid Fume Hoods
A perchloric acid fume hood is used in process and research laboratories. Perchloric acids must not be used in other types of hoods because of the explosive characteristics of perchloric salts, which may accumulate on inner hood, duct and blower surfaces, and joints. These salts are water soluble and require a wash-down of the complete exhaust system, from the stack down to the baffles in the rear of the fume hood. A trough and drain system are provided in the hood to collect the wash-down water. To prevent buildup of the unstable salts, wash-downs must be regularly scheduled according to the amount of perchloric acid in use. Explosion may result if the salts are subjected to impact or heat. A thorough wash-down is essential before performing any maintenance.
This kind of hood requires ducts of smooth, impervious, and cleanable materials resistant to acid attack. Nonmetallic material, polyvinyl chloride, or stainless steel with high chromium and nickel content, not less than no. 316, are recommended. Because perchloric acid is an extremely active oxidizing agent, organic materials cannot be used in the exhaust system in such places as joint gaskets or coatings. Perchloric acid hoods should not be installed in an exhaust system shared with other hoods because of the potential for organic materials to mix with the acid in the air stream. All joints should be glued or welded and finished smooth. Sprinkler heads should be installed inside the exhaust system at all changes of direction and connected to a water supply to provide the necessary wash-down. High-efficiency particulate air filters should not be installed in perchloric hood exhaust systems.
Canopy Hoods
Canopy or range hoods are not fume hoods, and although they are useful for exhausting heat and smoke from specific areas, they are not appropriate for chemical and research purposes.
Biological Safety Cabinets
Biological safety cabinets are also referred to as safety cabinets or ventilated safety cabinets. There are four classes of cabinets and two sizes: 4 foot and 6 foot.
Class I is a partial containment cabinet. The front opening is fixed, allowing room air to pass, preventing microbial aerosols from escaping into the laboratory. The 10 percent exhaust system is suitable for flammable substances, animal autopsies, and low biological agents. Its main function is to protect people, not materials. It may be filtered by a high-efficiency particulate air filter on the exhaust system.
Class II-A has a fixed opening. This design provides for recirculation of about 70 percent of its total air. Flammables, toxic agents, or radioactive material should not be used in this cabinet. The exhaust and supply are filtered by high-efficiency particulate air filters. Exhaust may be expelled into the laboratory, but it is best to hook it up to building exhaust systems. The cabinet protects people and research materials.
Class II-B has a sliding vertical sash and maintains an inward airflow. It is designed to exhaust 70 percent through the work area and recirculate 30 percent. Use this cabinet with low-level volatile materials and trace levels of chemical carcinogens in tissue cultures. Exhaust is expelled from the building.
Class III is a specially designed unit for use with high-risk biological and chemical materials. This unit has a gas-tight, negative-pressure containment system, so laboratory workers and agents have a complete physical barrier between them. This cabinet has the highest protection factor for the laboratory worker. Highly infectious and radioactive materials are used in this cabinet. A sealed front with rubber sleeves is where all work is performed. High-efficiency particulate air filters are used on the supply and exhaust system, with 100 percent of the air exhausted from the building.
Laminar Flow Designs
Laminar flow hoods (horizontal cross-flow or vertical down-flow) are for product protection, not for laboratory worker safety, and should not be used in a biomedical laboratory without adequate risk assessment. The design of the hood is such that it keeps contaminants out of the hood to ensure the purity of the experiment but does not ensure that pollutants from the experiment do not get to the worker. Thus, laminar flow hoods are not recommended for biological, chemical, or radioisotope worker protection.
Effect on HVAC System
Current increased concern for laboratory safety has caused HVAC systems to become more sophisticated. Air flows are balanced to maintain minimum room air changes and static pressures relative to adjacent spaces. The air exhausted by fume hoods becomes an integral part of the balanced equation. At one time it was common practice to equip fume hoods with a switch to shut down the exhaust fan during periods of nonuse. However, shutdowns or changes in the volume of air exhausted will disrupt the room’s air balance unless the hood uses a separate air source or the HVAC system is a variable air volume type that is designed to compensate automatically. The use of multiple fume hoods on a common exhaust system also precludes the use of local switches for user safety.
Energy Conservation
Fume hoods equipped with auxiliary air supply systems are offered by most manufacturers and are designed to introduce a curtain of air at the face opening instead of exhausting conditioned room air. If unconditioned outside air is used, the user and the research materials in the hood will be subjected to prevailing outside temperatures. The use of heated or cooled air in an auxiliary supply system may still result in energy conservation, because the hood and its supply system may be shut down without affecting the room. This type of system is useful in retrofit installations when supply air to a room is not adequate to support the demand of an added fume hood exhaust.
Another way to reduce the unnecessary venting of conditioned air is to reduce the exhaust fan speed to a lower rate and close the sash at night or when the hood is unused. A switch operated when the sash is in the closed position can control the fan speed. Periodic checks of the laboratory air balance will help ensure efficient energy use and reduce complaints about room environments.
Air-Water Systems
In air-water systems, both air and water are distributed to the spaces throughout the building for heating or cooling. Compared to all-air systems, where air is the primary means for temperature control at the space level, in an air-water system both air and water are available at the space level to provide temperature control.
Fan Coil Systems
Fan coil systems were one of the earliest air-water systems to be used to provide temperature control and air circulation for individual spaces. The unit consists of a cabinet containing an air circulation fan, a coil to be used for either heating or cooling, water connections, and a control valve with a thermostatic control device that is remotely mounted or self-contained in the cabinet (Figure 32). The fan coil unit can be floor mounted against the wall, generally below windows, and surface mounted on the ceiling or above the ceiling, concealed and connected to ducts and air outlets. Fan coil units, when properly selected, are quiet, easily maintained, and simple to operate. They cannot cool with outside air, but when they are installed around the perimeter of a building with operable windows, cooling with outside air is not needed. Fan coil units provide individual temperature control to a given space, but the water supplied to them has to be zoned relative to the impact of the weather on the building (northern versus southern exposure, for example) and the functional zone requirements.

Figure 32. Fan Coil Unit
The piping system can be a two-pipe system with the pipe dedicated to heating or cooling, which would not permit simultaneous heating and cooling to different areas unless zoned. A four-pipe system can be installed, providing hot and cold water to each fan coil unit at all required times. Fan coil units are not satisfactory in areas where clean air is important. The condensation on the cooling coil forms a breeding ground for bacteria. Fan coil units and similar equipment using cooling coils should not be used in such areas because of the inability to filter the supply air. Fan coil systems are relatively energy efficient and are usually equipped with a three-speed motor. Selecting the units based on the middle fan speed (hence, volume) is desirable, because it provides for quieter operation and a cushion for future load increases (for a small added cost). These systems are generally limited to use on the perimeter of the building.
Fin Tube
Fin tube heating and cooling, perhaps the most common type currently used, consists of a copper or a steel pipe with fins along the heating portion of the element. These fins can be made of copper, steel, or aluminum, and the pipe size, fin size, and spacing determine the heating capacity. Fin tubes can be provided singly or stacked in multiple lengths. Radiator-type units provide heat via radiation and convective transfer of heat by the airflow over the unit.
Fin tubes can be built into the perimeter finish of the building by providing air space at the floor and an outlet above the fins for circulation. Generally, this process is convective only, as the cover acts as an insulator. Fin tubes can also be provided with a variety of metal covers designed to meet the economic and aesthetic considerations of the installation. Metal covers tend to become warm and provide some radiant heat.
Fin tube control is achieved by operation of a manual valve, operation of an automatic valve under the control of a space thermostat, or control of the water temperature supplied to the unit. Damper control of the fin tube is not recommended, as the cover will act as a hot radiator when the damper is closed. Fin tube radiation is often used in conjunction with cooling-only variable volume systems. Fin tube radiation has the virtue of providing a blanket of warm air at the perimeter of the building, greatly increasing human comfort. Steam or hot water can be the heat source.
Convectors
A convector is similar to a fin tube, although the heating element can consist of a small coil similar to that in a fan coil unit. A convector coil can be built into the perimeter of the building in much the same fashion as a fin tube or contained in metal cabinets. Styles of metal cabinets are generally determined by economics and aesthetic considerations. Convectors are often used where space will not permit the installation of long sections of fin tube (e.g., in stairways, entryways, and other relatively small spaces). Convectors can use steam or hot water as a heat source.
Unit Ventilators
Unit ventilators, introduced before World War II, are a variation of the fan coil system. The major differences are that unit ventilators generally are larger and can circulate more air and therefore can heat and cool larger spaces. They can also cool with outside air. Figure 33 illustrates a typical unit ventilator. The space temperature controls are typically designed to automatically go from heating with no fresh air until the space is warm, to heating with minimum fresh air as required by code when the room temperature has been achieved, and then to modulation of the heating valve to the “off” position as the space temperature becomes satisfied. As the space temperature continues to rise, the fresh air damper opens and provides a cooling effect until the damper is 100 percent open.

Figure 33. Unit Ventilator
Unit ventilators are often installed with fin tube radiation or auxiliary air ducts (connected to the unit air supply) under the windows that provide an air curtain of warm air over the windows. The fin tube can keep the space warm during unoccupied hours without the fan. The original units functioned for heating only. They subsequently were designed to provide cooling using the same coil but with a combination heating-cooling thermostat. A drain pan is required to collect the condensate from the coil.
The fans of unit ventilators are designed for quiet operation, making them ideal for libraries and classrooms. The fan horsepower required is quite small, and as in the case of the fan coil system, the overall horsepower required for air circulation for either cooling or heating is often substantially less than that of an all-air system. Unit ventilators also have the advantage of relatively simple maintenance of the fans, valves, and coils. When the economizer cycle is used, the controls are more sophisticated and require more maintenance for satisfactory operation.
Because of their size, unit ventilators occupy more floor space than fan coil units. The louvers on the exterior of the building can also have a negative effect on the architectural design. The units are generally limited to use at the perimeter of the building. They can also be installed on or above the ceiling. The wall openings can create problems similar to those experienced by fan coil units if the damper and filters are not well maintained.
Induction systems were introduced shortly after World War II and achieved great popularity as a solution for quality air conditioning for existing high-rise office buildings. Traditionally these are high-velocity systems using small, round ducts to each unit, with the units placed around the perimeter below windows. Generally, the ducts are installed vertically, parallel to the exterior columns of the building. Figure 34 shows the typical unit.

Figure 34. Induction System
The induction unit has a plenum to which the high-pressure air duct is connected. Discharge nozzles on the outlet of the plenum provide high-velocity jets of system air, inducing room air to provide a total air discharge quantity equal to approximately four times the amount of high-pressure air introduced. This is similar to the process in which a high-pressure jet of water in a pool circulates large quantities of water. The unit has a coil that can be used for heating and cooling. The induction process draws the room air through the coil and mixes it with the high-pressure air jets. In the cooling mode, when chilled water is circulated through the coil, the room air drawn through the coil is cooled and mixed with the high-pressure air supplied to the unit. In the heating season, hot water is circulated through the coil, and heat is provided in much the same manner. The temperature of the primary air is centrally controlled on an outside air temperature schedule.
During unoccupied hours in the heating season, hot water can be circulated through the coils with the high-pressure primary air fan turned off, in which case the unit acts as a convector. Under extreme cold conditions, the fan may have to be operated periodically. Such a cycle provides significant energy savings.
The minimum amount of primary air is normally determined by ventilation requirements. The air supplied to the induction unit is from a central air-handling unit with cooling coils, heating coils, filters, and controls similar to that in a typical all-air system. The main air-handling unit can operate with up to 100 percent fresh air. However, because of the small ratio of primary compared to total air, typically 1:4, induction systems cannot cool individual spaces with outside air alone.
In most systems, the primary air is sufficiently dehumidified at the main air-handling unit to avoid condensation on the cooling coils in individual units. However, a drain system for condensate in the induction units is advisable. The temperature of the water supplied to the induction unit coil is critical if drainage is not provided. Induction units have the advantage of being able to circulate the total space air requirements without a fan installed within the unit. The horsepower required for moving the air in the room comes from the main fan system.
Induction units have the advantage of providing individual space control, little or no cross-contamination among rooms (depending on design), relatively quiet operation, and minimum maintenance. If the nozzles are too small, they will clog with dirt, and a major maintenance problem will occur. The units have filters that require attention. The induction system has the disadvantage of a high fan horsepower requirement. The system is not highly flexible, but the multiple units generally provide enough space rearrangement flexibility to cover most contingencies. Air-water induction units generally are limited to the spaces around the perimeter of the building, with a separate air conditioning system serving the interior. They are widely used in offices and dormitories, with an induction unit in each room and a separate system serving common-use areas. The units are also available in low-pressure designs to save energy.
Hot water heating systems have many advantages, including relatively small pipe sizes, flexibility relative to routing throughout a building, the ability to vary the water temperature through a wide range, ease of zoning, and quiet operation. Their greatest advantage, of course, is the ability to be combined with a chilled water system, providing heating and air conditioning from the same piping system and often the same air conditioning and heating device, such as a fan coil unit and air-handling unit.
Hot water heating systems experience little or no corrosion if properly operated and maintained. Entrained air in a hot water heating system causes corrosion and circulation problems. The initial water introduced into the system can attack the pipe for a brief period of time; however, that action soon stabilizes itself. If the water is not replaced, drained off, or lost through leakage, corrosion essentially stops. A mistaken notion on the part of many heating system operators is that chemical treatment should be added periodically to a hot water heating system. This is true only if that judgment is based on careful analysis. The introduction of a small amount of new water will cause only a mild amount of corrosion. It is not unusual to open up gravity hot water heating systems that have been operating for 65 years in residences and find essentially no corrosion of the piping. Excessive chemical treatment of hot water heating systems can destroy radiation and zone valves. Facilities personnel should question regular chemical treatment for a closed water system, be it chilled water or hot water.
Hot water heating systems can be zoned in much the same fashion as a steam system; however, they have the additional advantage of being able to have the temperature varied within each zone. In a high-rise dormitory building with individual room radiators, it is entirely possible to zone the entire face of the building based on exposure and vary the water temperature to maintain uniform temperatures in all spaces in the zone. Rooms with manual radiation control can provide uniform space temperatures throughout the day as the sun strikes the face of the building in the morning and the far side in the afternoon. Uniform temperatures are also maintained throughout the night. A manual radiation valve within each space permits the occupant to select his or her own specific temperature adjustment within the range of the radiator capacity and the water supply temperature provided.
Hot water heating systems, because of their reset capability, have lower heat losses and greater energy economies. Typically, hot water heating systems are designed for a 20°F temperature differential between the temperature of the water leaving the heating source and that of the water at return. This differential is seldom achieved because it is based on peak heating conditions. Systems can be designed for large temperature differentials if they are for heating only. Differentials of 40°F and 60°F can be used, which reduces the pipe size and pumping costs considerably. This approach requires careful sizing of the radiation devices, because of the large temperature drop experienced. In long pieces of fin tube radiation, the far end can become excessively cold. Where a hot water heating distribution system also serves as a chilled water system, in most cases the pipe sizing is determined by the chilled water flow and the temperature drop.
Figures 14 and 15 show the two typical layouts of a hot water heating system with perimeter radiation. The system is shown with zones for the various exposures of the building, individual zone pumps and mixing valves. Hot water heating systems should be balanced when they are started up, and the balancing valves should be of a type that can be closed and reopened to the balance point by a marking or a mechanical stop device. As discussed earlier, balancing of systems can be achieved with a reverse return piping system, such as that shown in Figure 15. With this type of installation, the actual distance through any circuit is equal to the distance through any other circuit. The system, then, is essentially self-balancing. Although this system may require more pipe, it is an easily maintained system relative to flows throughout the various parts of the building.
A properly sized hot water heating system will operate with relatively low pumping costs. It can be provided with multiple pumps or one large individual pump with a standby pump and single- or multiple-zone water temperature control valves.
A hot water heating system should be designed so that air can be eliminated from all high points, as well as from radiation and coils. The system is often used with all-air air conditioning systems and particularly with variable volume systems. The control of the radiation can be integrated with the air conditioning control for each zone to avoid simultaneous heating and cooling of the space.
Hot water heating systems are particularly adaptable to resetting temperatures to a lower point during unoccupied hours of operation and for heat reclaim purposes. The heat can consist of condenser water from an air conditioning cycle or heat pump cycle, or it can be waste heat from a separate operation in the facility.
Building steam heating system pressures rarely exceed 125 pounds. Low-pressure steam heating systems offer the advantage of moderate steam temperatures when compared with higher pressure steam and low-pressure boilers; they require less stringent monitoring than do high-pressure boilers under most codes. Steam heating systems using radiators directly within the space are not common in modem buildings but are found quite frequently in older buildings. Objections to steam include excessively hot radiation temperatures, difficulty of pipe installation because of the need to drain condensate, excessively large supply pipe sizes, and the tendency of return lines to corrode. An additional disadvantage is that the entire system, including piping, is at excessively high temperatures most of the time.
Systems exist that can operate under subatmospheric and vacuum conditions and produce steam at lower temperatures. These systems require good maintenance to maintain the vacuum. Orifices installed in the inlet to the radiation restrict the flow of steam, creating subatmospheric conditions within the radiation unit itself because of the vacuum maintained at the radiator outlet. In effect, the steam temperature can be “reset” down by varying the pressure within the radiator. This can be effective in a properly maintained system but currently is not in common use. In many early heating systems, the main steam riser is extended from the basement or boiler room level up into the attic space. There the steam piping system is divided into branches, and the steam is down-fed to the radiation around the perimeter of the building. The main reason for one or more large risers is the economics of pipe sizing resulting from a single riser. When steam is supplied vertically, the condensate, by its very nature, flows down against the steam. This requires oversized steam pipes to prevent water hammer. A single oversized riser is much cheaper than multiple risers.
Figure 35 shows an upfeed system, common in current buildings. A horizontal main runs around the perimeter of the building, connecting to the vertical risers. Steam can be zoned in much the same manner used in air systems. Typically, it would be zoned by weather exposure because its primary function occurs only during the heating season. Separate mains are provided for each exposure of the building, with a motorized valve controlling the flow of steam to that particular exposure. An outdoor thermostat with solar compensation or a thermostat located in a “typical” room provides control for the zone. Additional control for the spaces within the zone can be provided at the radiation with manual valves, self-contained thermostatic valves, or wall-mounted thermostats. Existing steam systems with perimeter radiation can provide the heat necessary for the installation of a variable volume system or air conditioning system in a remodeled building. Low-pressure steam can furnish the heat necessary for coils found in air-handling units that provide heat to the zones by means of the air temperature supplied.

Figure 35. Steam Heating System—Upfeed
A major disadvantage of a steam heating system is the space required by horizontal runs. The pipe should be pitched uniformly, approximately 1 inch in 50 feet. Every time the horizontal steam main encounters an obstruction, the gravity flow of liquid condensate within the pipe presents complications that have to be accommodated.
Steam systems require careful maintenance of the steam traps. Typically, radiation systems found in spaces has a thermostatic trap. Large coils often have a float and a thermostatic trap, in the case of a low-pressure steam coil, and a bucket trap for high-pressure steam coils. One of the operating characteristics of low-pressure steam heating systems is that the air trapped within the radiation system must be eliminated. Traps are typically designed to provide for the removal of air. Standing cast iron radiation systems can be provided with a separate air vent because of the large volume of the steam chamber.
When steam traps leak, the entire heating system supply and return operates at essentially the steam supply temperature, creating excessive fuel use. It is not unusual for the energy loss to amount to 20 to 25 percent of the energy consumption of a building. A facility without a steam trap maintenance program will probably have in excess of 50 percent of the traps not working. With modern electronic temperature-sensing devices, it is relatively easy to determine whether a steam trap is functioning properly.
Steam used in heating coils has a tendency to freeze up rapidly when used for heating fresh air. In a multizone unit, or any air-handling unit with a long steam coil, the end of the coil located farthest from the steam inlet tends to be colder. In the case of a multizone air-handling unit, if a small zone is attached to the hot deck on the far end of the coil, the coil will often have insufficient heating capacity because of a lower air temperature provided by the colder end of the coil. Double-feed coils are available for situations where long coils are used. This eliminates most of the problems of cold spots in the coil.
One of the major advantages of steam is that, unlike hot water heating systems, it can be distributed without pumps. As a result, steam heating systems have low energy transportation costs. Typically, the only energy required, other than that for the boiler burner, is the pump required to return the condensate back into the boiler. In the case of a gravity system, pumps are not required.
Codes and standards can be found in the following publications:
American Conference of Governmental Industrial Hygienists. “Industrial Ventilation.” Manual of Recommended Practice, 16th edition. Lansing, MI: American Conference of Governmental Industrial Hygienists, 1980.
American Society of Heating, Refrigerating, and Air Conditioning Engineers. Method of Testing Laboratory Fume Hoods Standard: 1101985. Atlanta: ASHRAE, 1985.
American Society of Heating, Refrigerating, and Air Conditioning Engineers. ASHRAE Standard 62-1989. Atlanta: ASHRAE, 1989.
American Society of Heating, Refrigerating, and Air Conditioning Engineers. “HVAC Applications.” 1995 ASHRAE Handbook. Atlanta: ASHRAE, 1995.
American Society of Heating, Refrigerating, and Air Conditioning Engineers. “Fundamentals.” 1993 ASHRAE Handbook. Atlanta: ASHRAE, 1993.
Committee on Industrial Ventilation. “Industrial Ventilation.” Manual of Recommended Practice, 16th edition. Lansing, MI: American Conference of Governmental Industrial Hygienists, 1980.
Fuller, E. H., and A. W. Etchells. “The Rating of Laboratory Hood Performance.” ASHRAE Journal, October 1979, pp. 49–53.
Industrial Ventilation, 17th edition. Lansing, MI: American Conference of Governmental Industrial Hygienists, 1982.
Kaplan, K. J., and G. W. Knutson. “Laboratory Fume Hoods, A Performance Test: Rtr/0.” ASHRAE Transactions, Vol. 84, No. 1, 1978, p. 511.
Moyer, R. C. “Fume Hood Diversity for Reduced Energy Consumption.” ASHRAE Transactions, Vol. 89, Parts 2A and 2B, 1983, p. 552.
Occupational Safety and Health Administration. “User Safety.” Federal Register, 29 CFR 1910.1003-0.1016, July 1, 1995.
Research and Development Division, National Safety Council. Survey Report on Lab Fume Hoods. Chicago: National Safety Council, 1984.
Saunders, G. T. “A No-Cost Method of Improving Fume Hood Performance.” American Laboratory, June 1984, p. 102.
Saunders, G. T. “Updating Older Fume Hoods.” Journal of Chemistry Education, Vol. 62, 1978, p. A178.
Scientific Apparatus Makers Association. Laboratory Fume Hoods Standard: LF 10-1980. McLean, VA: Scientific Apparatus Makers Association, 1980.
Author
Gary Reynolds, Past APPA President and APPA Fellow
University of Colorado Colorado Springs
Gary Reynolds has been a member of APPA since 1981, including APPA President. He has also served as faculty member of the Facilities Management Institute, co-director of CFaR, and book editor and author of numerous articles in Facilities Manager magazine. He is also the former content coordinator for the Operations and Maintenance section of the APPA Body of Knowledge.
Back to BOK